LEMON Manuals: Even more car manuals for everyone
Home >> Toyota >> 2004 >> Matrix Base, FWD, Automatic >> Repair and Diagnosis >> External Pages >> Different car >> Section 140 (Engine Controls - System & Component Testing - V6 & V8) >> Computerized Engine Controls >> Cranking Hold Function Circuit >> Sequoia & Tundra 4.7L

Sequoia & Tundra 4.7L

WARNING: This page does not describe the selected car, but rather 10 other vehicles, including the 2003 Toyota Tundra, 2003 Toyota Tacoma, 2003 Toyota Sienna, 2003 Toyota Sequoia, and 2003 Toyota Land Cruiser. However, it is still accessible from the selected car via links, so may be relevant.
NOTE: Cranking Hold Function Circuit maybe referred to as starter signal circuit.

For cranking hold function circuit inspection and wiring diagram, see Fig 1-Fig 12 . For circuit identification, see ENGINE PERFORMANCE in appropriate SYSTEM WIRING DIAGRAMS article in ELECTRICAL. To check for intermittent problems, see INTERMITTENTS in TROUBLE SHOOTING - NO CODES article. Before replacing ECM, check ECM connectors and ground circuits. See ENGINE CONTROL MODULE POWER & GROUND CIRCUITS  under COMPUTERIZED ENGINE CONTROLS.

Fig 1: Cranking Hold Function Circuit Description & Diagram (Sequoia & Tundra 4.7L)
G00247762Courtesy of © TOYOTA, LICENSE AGREEMENT TMS1002
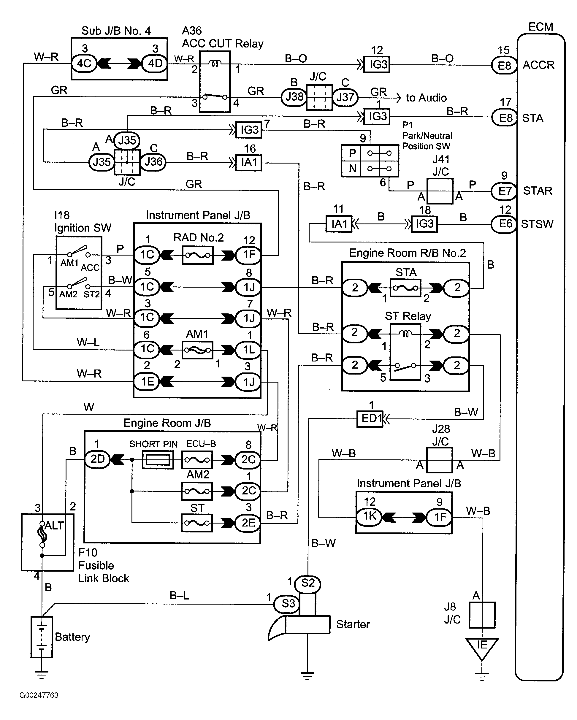
Fig 2: Cranking Hold Function Wiring Diagram (Sequoia)
G00247763Courtesy of © TOYOTA, LICENSE AGREEMENT TMS1002
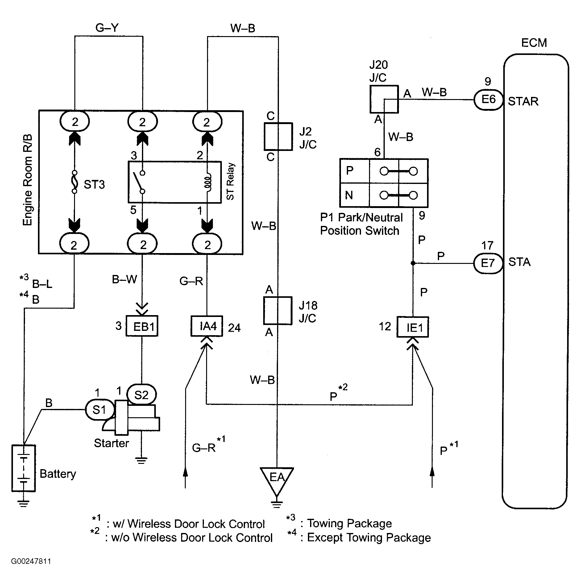
Fig 3: Cranking Hold Function Circuit Wiring Diagram (Tundra 4.7L)
G00247811Courtesy of © TOYOTA, LICENSE AGREEMENT TMS1002
Fig 4: Cranking Hold Function Circuit Inspection Using Hand-Held Tester - Step 1 (Sequoia & Tundra 4.7L)
G00247764Courtesy of © TOYOTA, LICENSE AGREEMENT TMS1002
Fig 5: Cranking Hold Function Circuit Inspection Using Hand-Held Tester - Steps 2-3 (Sequoia & Tundra 4.7L)
G00247765Courtesy of © TOYOTA, LICENSE AGREEMENT TMS1002
Fig 6: Cranking Hold Function Circuit Inspection Using Hand-Held Tester - Steps 4-6 (Sequoia & Tundra 4.7L)
G00247766Courtesy of © TOYOTA, LICENSE AGREEMENT TMS1002
Fig 7: Cranking Hold Function Circuit Inspection Using Hand-Held Tester - Steps 7-9 (Sequoia & Tundra 4.7L)
G00247767Courtesy of © TOYOTA, LICENSE AGREEMENT TMS1002
Fig 8: Cranking Hold Function Circuit Inspection Using OBD II Scan Tool - Steps 1-2 (Sequoia & Tundra 4.7L)
G00247768Courtesy of © TOYOTA, LICENSE AGREEMENT TMS1002
Fig 9: Cranking Hold Function Circuit Inspection Using OBD II Scan Tool - Steps 3-4 (Sequoia & Tundra 4.7L)
G00247769Courtesy of © TOYOTA, LICENSE AGREEMENT TMS1002
Fig 10: Cranking Hold Function Circuit Inspection Using OBD II Scan Tool - Steps 5-7 (Sequoia & Tundra 4.7L)
G00247770Courtesy of © TOYOTA, LICENSE AGREEMENT TMS1002
Fig 11: Cranking Hold Function Circuit Inspection Using OBD II Scan Tool - Steps 8-9 (Sequoia & Tundra 4.7L)
G00247771Courtesy of © TOYOTA, LICENSE AGREEMENT TMS1002
Fig 12: Locating Data Link Connector No. 3 (Sequoia & Tundra 4.7L)
G00015575Courtesy of © TOYOTA, LICENSE AGREEMENT TMS1002