LEMON Manuals: Even more car manuals for everyone
Home >> Toyota >> 2004 >> Matrix Base, FWD, Automatic >> Repair and Diagnosis >> External Pages >> Different car >> Section 140 (Engine Controls - System & Component Testing - V6 & V8) >> Computerized Engine Controls >> Cranking Hold Function Circuit >> 4Runner

Cranking Hold Function Circuit: 4Runner

WARNING: This page does not describe the selected car, but rather 10 other vehicles, including the 2003 Toyota Tundra, 2003 Toyota Tacoma, 2003 Toyota Sienna, 2003 Toyota Sequoia, and 2003 Toyota Land Cruiser. However, it is still accessible from the selected car via links, so may be relevant.
NOTE: Cranking Hold Function Circuit maybe referred to as starter signal circuit.

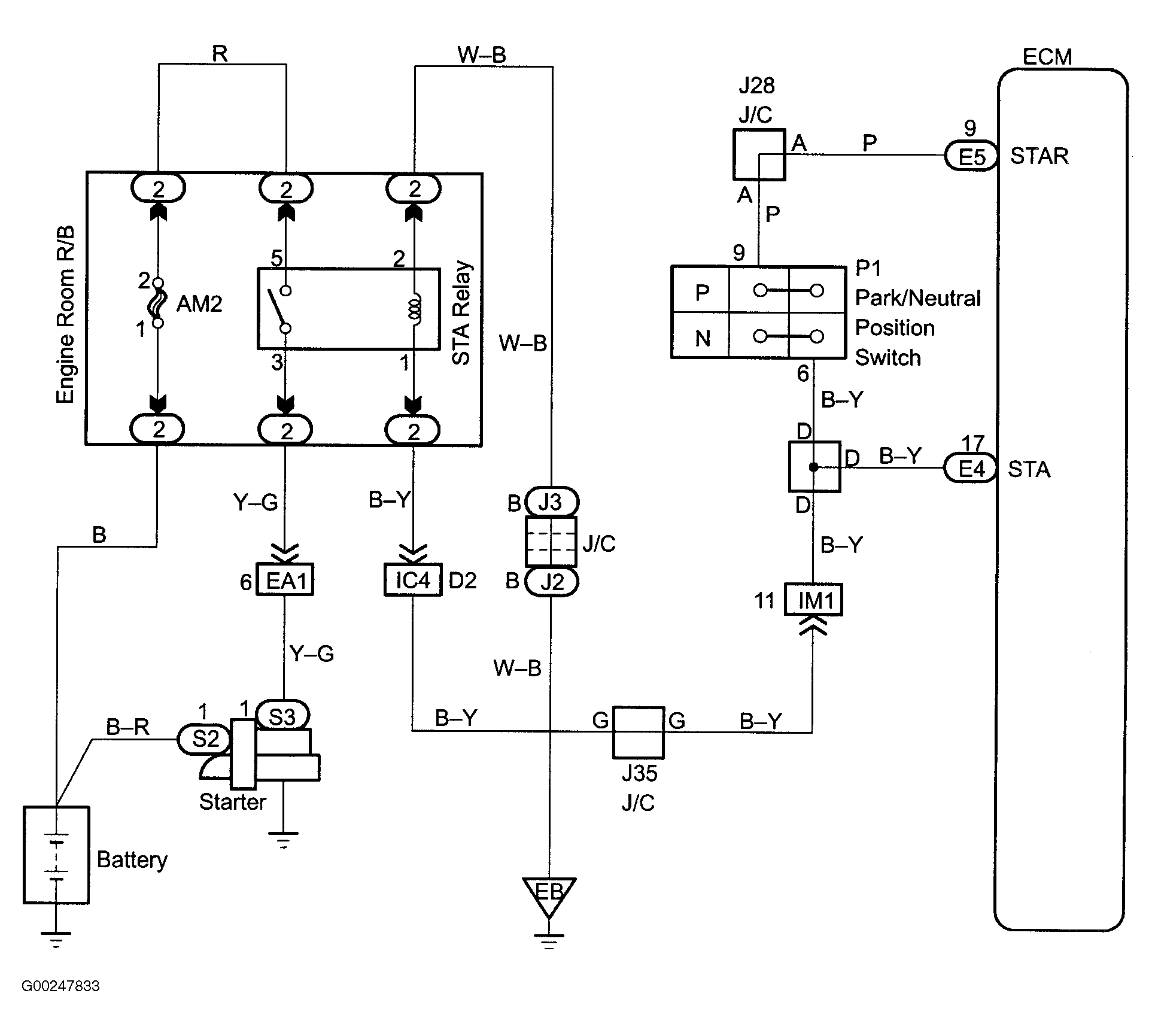
For cranking hold function circuit inspection and wiring diagram, see Fig 1-Fig 12 . For circuit identification, see ENGINE PERFORMANCE in appropriate SYSTEM WIRING DIAGRAMS article in ELECTRICAL. To check for intermittent problems, see INTERMITTENTS in TROUBLE SHOOTING - NO CODES article. Before replacing ECM, check ECM connectors and ground circuits. See ENGINE CONTROL MODULE POWER & GROUND CIRCUITS  under COMPUTERIZED ENGINE CONTROLS.

Fig 1: Cranking Hold Function Circuit Description & Diagram (4Runner)
G00247832Courtesy of © TOYOTA, LICENSE AGREEMENT TMS1002
Fig 2: Cranking Hold Function Wiring Diagram (4Runner)
G00247833Courtesy of © TOYOTA, LICENSE AGREEMENT TMS1002
Fig 3: Cranking Hold Function Circuit Inspection Using Hand-Held Tester - Steps 1-2 (4Runner)
G00247834Courtesy of © TOYOTA, LICENSE AGREEMENT TMS1002
Fig 4: Cranking Hold Function Circuit Inspection Using Hand-Held Tester - Steps 3-4 (4Runner)
G00247835Courtesy of © TOYOTA, LICENSE AGREEMENT TMS1002
Fig 5: Cranking Hold Function Circuit Inspection Using Hand-Held Tester - Steps 5-6 (4Runner)
G00247836Courtesy of © TOYOTA, LICENSE AGREEMENT TMS1002
Fig 6: Cranking Hold Function Circuit Inspection Using Hand-Held Tester - Steps 7-10 (4Runner)
G00247837Courtesy of © TOYOTA, LICENSE AGREEMENT TMS1002
Fig 7: Cranking Hold Function Circuit Inspection Using Hand-Held Tester - Step 10 Cont. (4Runner)
G00247838Courtesy of © TOYOTA, LICENSE AGREEMENT TMS1002
Fig 8: Cranking Hold Function Circuit Inspection Using OBD II Scan Tool - Steps 1-2 (4Runner)
G00247839Courtesy of © TOYOTA, LICENSE AGREEMENT TMS1002
Fig 9: Cranking Hold Function Circuit Inspection Using OBD II Scan Tool - Steps 3-4 (4Runner)
G00247840Courtesy of © TOYOTA, LICENSE AGREEMENT TMS1002
Fig 10: Cranking Hold Function Circuit Inspection Using OBD II Scan Tool - Steps 5-7 (4Runner)
G00247841Courtesy of © TOYOTA, LICENSE AGREEMENT TMS1002
Fig 11: Cranking Hold Function Circuit Inspection Using OBD II Scan Tool - Steps 8-9 (4Runner)
G00247842Courtesy of © TOYOTA, LICENSE AGREEMENT TMS1002
Fig 12: Locating Data Link Connector No. 3 (4Runner)
G97G28874Courtesy of © TOYOTA, LICENSE AGREEMENT TMS1002