LEMON Manuals: Even more car manuals for everyone
Home >> Toyota >> 2004 >> Matrix Base, FWD, Automatic >> Repair and Diagnosis >> External Pages >> Different car >> Section 130 (Engine Control System Self Diagnostics) >> Diagnostic Tests >> DTC P0617: Starter Relay Circuit High >> Diagnosis & Repair

Diagnosis & Repair

WARNING: This page is about a different car, the 2003 Toyota MR2. However, it is still accessible from the selected car via links, so may be relevant.
NOTE: Using Toyota hand-held tester or scan tool, read FREEZE FRAME data. Freeze frame data records engine conditions when malfunction is detected.

For diagnosis and repair procedure with Toyota Hand-held tester or an Enhanced OBD II scan tool, see Fig 2.

For diagnosis and repair procedure with OBD II scan tool (Non Enhanced), see Fig 3.

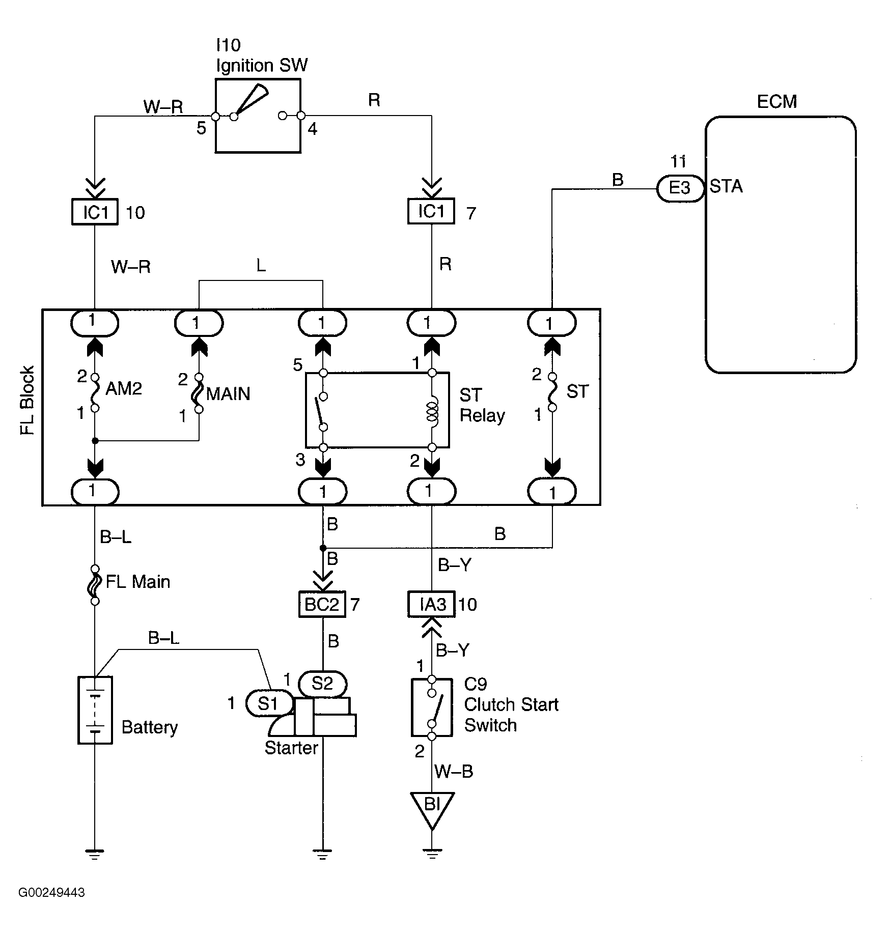
For starter relay circuit wiring diagram, see Fig 1. For location of emission related components, see Figure.

For ECM location, see Figure. For ECM connector terminal view, see Figure.

For testing of systems or components, see SYSTEM & COMPONENT TESTING - 4-CYLINDER article. For removal and installation of components, see REMOVAL & INSTALLATION - 4-CYLINDER article.

Fig 1: Starter Relay Circuit Wiring Diagram
G00249443Courtesy of © TOYOTA, LICENSE AGREEMENT TMS1002
Fig 2: DTC P0617 Diagnostic Procedure Using Toyota Hand Held Tester
G00249444Courtesy of © TOYOTA, LICENSE AGREEMENT TMS1002
Fig 3: DTC P0617 Diagnostic Procedure Using OBD II Scan Tool
G00249445Courtesy of © TOYOTA, LICENSE AGREEMENT TMS1002