Electronic accelerator, location/design/function - GF30.20-P-3010E
ENGINE 104.941 /943 /944 /991 /994 as of 1/8/96
ENGINE 104.995
with CODE (494a) USA version
with CODE (807) Model year 1997
with CODE (808) Model year 1998
with CODE (498) as of Model year 97 Japanese version
ENGINE 111.943 /947 /951 /952 /955 /956 /957 /958 /973 /982 /983,
111.944/975 as of 1.8.96,
111.946 as of 1.6.98,
111.921/942 as of 1.9.98
ENGINE 111.945
in MODEL 208.335 /435 as of 1.6.98,
202.020/080 as of 1.9.98
ENGINE 111.974
with CODE (494a) USA version
with CODE (807) Model year 1997
with CODE (808) Model year 1998
ENGINE 112.910 /911 /912 /913 /914 /916 /917 /920 /921 /922 /923 /940 /941 /942 /943 /944 /946 /947 /949 /953 /954 /955 /970 /972 /973 /975
ENGINE 113.940 /941 /942 /943 /948 /960 /961 /963 /965 /966 /967 /968 /969
ENGINE 119.980 /981 /982 /985
ENGINE 137.970
The function of the electronic accelerator pedal EFP in the ME control unit determines the opening angle of the throttle valve over the actuator EFP/TPM/LLR (other designation: throttle valve actuator).
Further functions are:
- Idle speed control [ISC]
- Cruise control mode
- Variable speed limiter
- 30 km/hour limit
- Reduce/increase the engine torque for ASR/ESP operation
- short performance limitation, for example for a higher coolant temperature
- Emergency electronic accelerator pedal
- Safety concept
- Actuate indicator lamp EPC (up to 5/96)
- Storing faults
- Data exchanger via CAN
The opening angle of the throttle valve will only be determined by the accelerator pedal specification when no limiting functions are active.
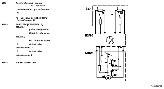
The accelerator pedal position is detected by the set value potentiometer (B37r1) or Hall sensor in the pedal value sensor (B37) and information is released to the ME control unit (N3/10). In this way, the ME-SFI control unit determines the position of the throttle valve and actuates the throttle valve motor (M16/1 m1).
The actual value potentiometer in the actuator (M16/1r1) signals the throttle valve position back to the ME-SFI control unit.
The second potentiometer in the actuator (M16/1 r2) and the second signal from the pedal value sensor (potentiometer or Hall sensor) supplies a reference value for the plausibility check. In addition, the system switches over to the second potentiometer or the Hall sensor if the first potentiometer or Hall sensor fails (emergency mode).
Adaptive accelerator pedal (model 203, 209, 211, 215, 220, 230):
The engine control unit recognizes how the accelerator pedal is being actuated and switches between characteristic curves. Eighty percent of the engine load is released for a pedal travel of about 50 % for a sporty driver and about 40 % for a quiet driver. There is no further difference felt above a pedal travel of about 90 %.
If, for example, the characteristic curve for a quiet driver is active after a long drive on the motorway then the accelerator pedal must be pressed down unusually hard to obtain a higher acceleration level.
Kickdown switch (S16/6)
The kickdown switch was no longer used from 9/01. Recognition of full load is now achieved over the signal from the pedal value sensor. The pressure point on the accelerator pedal before achieving the full load position remains.
| Motor electronics control unit, location/task/ design/function | except M111 EVO | GF07.61-P-5000F | |
| M111 EVO | GF07.61-P-5000GS | ||
| Electronic accelerator/cruise control/idle speed control actuator location/task/design/function | except M111 EVO | GF30.22-P-4010F | |
| Throttle valve actuator, location/task/design/ function | M111 EVO | GF30.22-P-4101GS | |
| Pedal value sensor, location/task/design/ function | GF30.20-P-4011L | ||
| ME-SFI idle speed control function | Except engine 120 and engine 111 EVO | GF30.22-P-0003E | |
| M111 EVO | GF30.22-P-0003GS | ||
| Electronic power control indicator lamp, location/task/design/function | Engine 119, 120 in Model 129, 140 up to 5/96 | GF30.20-P-4012L | |
| Electronic accelerator pedal emergency running mode function | Engine 104, 111, 112, 113, 119, 137 | GF30.20-P-4026E | |
| 30 km/h limit, function | Model 129, 140 with Engine 104, 119.98, 120.98 except |
GF30.20-P-4027F | |
| Cruise control (CC) function | With cruise control | GF30.30-P-0001F | |
| Engine 104 (except HFM sequential multiport fuel injection/ignition system), 119.98, 120.98 | |||
| With cruise control Engine 111, 112, 113, 137 |
GF30.30-P-0001FA | ||
| Variable speed limiter, function | Additional cruise control function except |
GF30.30-P-3001A | |
| Distronic (DTR), function | Model 220, 215 with code 219a up to 6/00 | GF30.30-P-0002K | |
| Model 203, 209, 211, 230 with code 219a | GF30.30-P-0002KA | ||
| Model 215, 220 with code 219a as of 7/00 | |||
| Pedal value sensor characteristic curve when reversing function | GF30.20-P-4013E | ||
| ASR V control unit location/task/design/function | with code 471 a Model 129, 140, 202 as of 6/94, 170, 208, 210 |
GF42.40-P-4500A | |
| ESP control unit location/task/function | with code 472a Model 129 with Engine 104, 119, 120 Model 140 Model 210 with engine 119 |
GF42.45-P-4500A | |
| with code 472a Model 129 with engine 112, 113 Model 163 up to 8/02, 168, 215 Model 220 (except 220.08/18) Model 202, 208 with engine 112, 113 Model 210 with engine 111, 112, 113 |
GF42.45-P-4500B | ||
| with code 472a Model 170 with Engine 111, 112 Model 202, 208 with Engine 111 Model 203 |
GF42.45-P-4500C | ||
| Model 211, 230 | GF42.45-P-4500SL |