LEMON Manuals: Even more car manuals for everyone
Home >> Yugo >> 1987 >> GV >> Repair and Diagnosis >> Engine Performance >> System >> Electronic Purge Control System >> Operation

Electronic Purge Control System: Operation

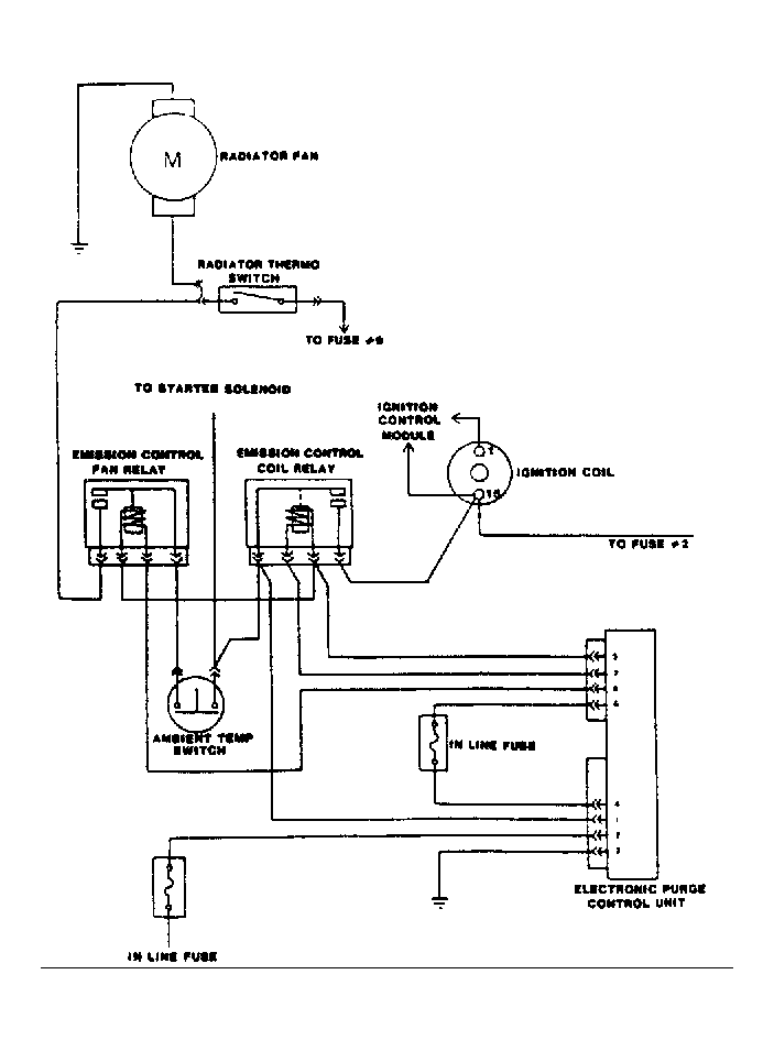
The system prevents engine temperature from rising after the engine is turned off. This is accomplished by turning the radiator cooling fan on after the ignition is turned off. The fan runs for approximately 7 minutes to prevent the evaporation of gasoline vapors due to engine hot soak. This system is deactivated by an ambient temperature sensor when engine compartment temperature is less than 70°F (21°C).

The Electronic Purge Control Unit (EPCU) disconnects battery voltage from the radiator cooling fan relay after about 7 minutes of operation, turning off the radiator cooling fan. The EPCU is operated by battery voltage and ignition voltage. The ignition voltage activates a small relay located in the EPCU which allows the cooling system to operate normally under engine operation, battery voltage controls purge operation with ignition off.

The ECPU also controls battery voltage to the ignition coil. The ignition coil is activated for 5 seconds after ignition is turned off. The engine will come to rest before the 5 seconds are up as the idle cut-off solenoid is de-activated with the ignition switch, cutting off fuel supply to the intake manifold. The intake manifold and cylinders will be purged of fuel before the engine comes rest. The EPCU cuts off battery voltage to an ignition relay after 5 seconds of operation, this will break the circuit between the battery and the ignition coil.

The EPCU is protected by a 5-amp in-line fuse, located in series with a 5-amp fuse in the ignition circuit. SeeFig 1 . The ignition circuit 5-amp fuse is located between the light switch and the EPCU. The battery voltage fuse is located in a wire coming out of EPCU. On models without A/C, the EPCU is attached underneath the center console. On A/C equipped models, the EPCU is attached to the evaporator brace. Ignition voltage for the EPCU is sourced at the light switch, battery voltage is sourced at the starter solenoid.

The radiator cooling fan relay and the ignition relay are located under the spare tire. The radiator cooling fan relay is on the left, the ignition relay is on the right. The ambient temperature sensor is located just to left of the radiator cooling fan and ignition relays.

Fig 1: Electronic Purge Control System Wiring Schematic
G67664Courtesy of YUGO AMERICA, INC.