LEMON Manuals: Even more car manuals for everyone
Home >> Volvo >> 2021 >> S60 T8 Recharge R-Design Exp. >> Repair and Diagnosis >> Engine Performance >> Engine Control Systems >> Engine Control Systems - Function >> (Powertrain: Engine Thermal Management) >> Powertrain: Engine Thermal Management [2020-2022] >> Operation

Powertrain: Engine Thermal Management [2020-2022]: Operation

The purpose of the engine thermal management function is to avoid engine overheating and improve overall vehicle performance considering factors like combustion, lubrication and emission.

Airflow control 

The Engine Control Module (ECM) calculates the airflow needed through the engine compartment based on a number of variables, including the coolant temperature, the exhaust gas temperature, the vehicle speed and requests for air conditioning.

The ECM regulates the airflow by sending requests to the following components:

The default states for the above components are closed shutters and turned off fan.

Closed shutters restrict the airflow to the engine. Closed shutters also decrease vehicle drag, which improves the fuel economy. The airflow is typically restricted during the warm-up phase in order to quickly reach the target temperature and during conditions with low cooling requirements, like low ambient temperatures or low engine load.

The following also applies to the shutters:

Airflow requests are fulfilled by first opening the spoiler shutter and the grill shutter, and then increasing the fan speed.

NOTE:

The fan may have a post-run of up to approximately six minutes after the engine has been turned off. The duration of the post-run depends on engine temperature, temperature in the engine compartment, and exhaust gas temperature.

Coolant flow 

The Engine Control Module (ECM) receives input on the coolant temperature and level, request for air conditioning, exhaust temperature, and vehicle speed. The ECM transfers the information to the Driver Information Module (DIM), which shows warning messages in the combined instrument display when the engine is about to overheat.

The coolant circuit is divided into two circuits, the high temperature engine coolant circuit and the low temperature engine coolant circuit. Both coolant circuits have their own radiator. The expansion tank level sensor continuously monitors the coolant level for both coolant circuits and sends the information to the Engine Control Module (ECM). The ECM transfers the information to the Driver Information Module (DIM). The combined instrument display shows a warning message if a low coolant level is detected. The two coolant circuits are combined through the separator unit for filling and degassing. During operation, there is no coolant flow between the two coolant circuits.

Low temperature engine coolant circuit 

Diesel engine components

GLL1048795Courtesy of VOLVO CARS CORPORATION
  1. Engine coolant temperature sensor (7/16)
  2. Water cooled charge air cooler
  3. Urea injector, water cooled (8/234)
  4. Turbo bearing and housing
  5. Mid Voltage Converter Module (MVCM) (4/265)
  6. Coolant temperature sensor, water cooled charge air cooler (7/395)
  7. Coolant bypass valve module CBVM (4/407)
  8. Pump, water cooled charge air cooler (6/253)
  9. Separator unit

Gasoline engine components

GLL1046196Courtesy of VOLVO CARS CORPORATION
  1. E-charger
  2. Water cooled charge air cooler
  3. Throttle unit (MP engines only)
  4. Turbo bearing and housing
  5. Auxiliary water cooled charge air cooler
  6. Mid Voltage Converter Module (MVCM) (4/265)
  7. Coolant temperature sensor, water cooled charge air cooler (7/395)
  8. Coolant bypass valve module CBVM (4/407)
  9. Pump, water cooled charge air cooler (6/253)
  10. Separator unit

The low temperature engine coolant circuit is cooled with the low temperature radiator and its operating temperature is between 30 - 80 °C. The two coolant circuits are combined through the separator unit (9). The Engine Control Module (ECM) monitors the temperature in the coolant through the engine coolant temperature sensor (1) and controls the speed of the pump, water cooled charge air cooler (8), to generate a coolant flow in the low temperature coolant circuit. If the pump loses its communication with ECM, it keeps the last requested pump speed.

The coolant flows through the water cooled charge air cooler and the urea injector, water cooled, not only for cooling purposes but also to heat up the components and to keep the right temperature on the charge air to avoid condense. The coolant temperature sensor, water cooled charge air cooler (6), reads the temperature of the charge air and is monitored by the Engine Control Module (ECM). The low temperature engine coolant circuit also runs through the turbo bearing and the turbo housing (4) and the Mid Voltage Converter Module (MVCM) (5).

The coolant bypass valve module CBVM (7) is the last valve in the system and its purpose is to bypass the radiator and lead the coolant to the separator unit (9) when the coolant does not need to be cooled down in the low temperature radiator. The valve is controlled by the Engine Control Module (ECM) via LIN.

For gasoline HP engines, an auxiliary water cooled charge air cooler is added. Its purpose is to assist the main water cooled charge air cooler in cooling the charge air flowing through the E-charger and the throttle unit in order to avoid overheating, and to reduce the noise level. In gasoline HP engines, the coolant also runs through the E-charger in an internal cooling circuit. In gasoline MP engines, the coolant runs internally through the throttle unit.

High temperature engine coolant circuit 

GLL1045393Courtesy of VOLVO CARS CORPORATION
  1. Fuel operated auxiliary heater
  2. Expansion tank level sensor (7/276)
  3. Low pressure EGR
  4. Heat exchanger
  5. Three-way valve
  6. Auxiliary water pump (4/219)
  7. High pressure EGR
  8. Transmission oil cooler
  9. Transmission oil cooler valve (8/235)
  10. Control valve, engine oil cooling (8/231)
  11. Engine oil cooler
  12. Belt driven mechanical pump
  13. Separator unit
  14. Thermostat
  15. High pressure EGR pipe

A belt driven mechanical pump (12) drives the coolant flow in the high temperature engine coolant circuit. The high temperature engine coolant circuit goes through the engine oil cooler (11) and the transmission oil cooler (8), which are heated up or cooled down. The temperature is regulated by the control valve, engine oil cooler (10), and the transmission oil cooler valve (9), respectively. The valves are controlled by the Engine Control Module (ECM).

The cooling circuit continues through the high pressure EGR pipe (15), the high pressure EGR valve (7) and to the auxiliary water pump (6), to continue through the heat exchanger (4) in the climate unit in a parallel coolant circuit to the low pressure EGR (3). The Climate Control Module (CCM) controls the auxiliary water pump. If the vehicle is equipped with a fuel operated auxiliary heater (1), the heater comes before the heat exchanger in the coolant circuit and the hoses come together in a three-way valve (5) with the low pressure EGR.

The thermostat (14) has a built in temperature sensor and measures the coolant temperature coming from the engine. The thermostat opens when the coolant has a temperature of above 90°C. The high temperature radiator cools down the coolant and leads it back to the belt driven mechanical pump.

The coolant from the engine oil cooler, the transmission oil cooler and the low pressure EGR flows uncooled directly back to the belt driven mechanical pump. Only the coolant that flows through the thermostat is cooled down by the radiator.

Coolant flow control 

The Engine Control Module (ECM) monitors the engine coolant temperature sensor in order to regulate the temperature in the low temperature engine coolant circuit. The ECM controls the flow in the low temperature engine coolant circuit through the pump, water cooled charge air cooler. If the coolant does not need to be cooled down, the ECM bypasses the coolant through the coolant bypass valve module CBVM.

In the high temperature engine coolant circuit, the belt driven mechanical pump generates the coolant flow. It is not possible to affect the coolant flow but the temperature in the engine oil cooler and the transmission oil cooler is controlled by the control valve, engine oil cooling, and the transmission oil cooler valve, respectively. The Engine Control Module (ECM) controls both valves.

The exhaust gas temperature sensor provides information to the Engine Control Module (ECM) about the temperature of the incoming exhaust gases, in order to obtain the correct temperature during the EGR process. The EGR system is not used in low ambient temperatures due to the risk of freezing.

Certain driving conditions require cooling of the exhaust gases in order to reduce emission levels, even though the engine ' s operating temperature has not yet been reached. When the engine reaches its operating temperature, the exhaust gases are led through the high pressure EGR cooler during EGR regulation.

The Engine Control Module (ECM) controls the high pressure EGR valve, which can be set to different positions depending on the exhaust gas temperature, in order to regulate the amount of recirculated exhaust gas. The standard position of the high pressure EGR valve is open, but under certain driving conditions the valve can be closed.

To optimize the power consumption, a balance is maintained between airflow and coolant flow. When the engine is approaching the target temperature, a low coolant flow is applied to avoid local hot spots. If the temperature continues to increase, the Engine Control Module (ECM) requests an airflow. The engine cooling system can lower the airflow and coolant flow with the aim to reach the target temperature faster during the warm-up phase or at low ambient temperatures.

Coolant circuit schematic 

Diesel engines

GLL1042675Courtesy of VOLVO CARS CORPORATION
  1. Separator unit
  2. Pump, water cooled charge air cooler (6/253)
  3. Water cooled charge air cooler
  4. Urea injector, water cooled (8/234)
  5. Engine coolant temperature sensor (7/16)
  6. Turbo bearing and housing
  7. Mid Voltage Converter Module (MVCM) (4/265)
  8. Coolant bypass valve module CBVM (4/407)
  9. Belt driven mechanical pump
  10. Engine oil cooler
  11. Control valve, engine oil cooler
  12. Transmission oil cooler
  13. Transmission oil cooler valve (8/235)
  14. High pressure EGR and EGR pipe
  15. Auxiliary water pump (4/219)
  16. Heat exchanger
  17. Low pressure EGR
  18. Thermostat
  19. Expansion tank level sensor (7/276)
  20. Fuel operated auxiliary heater
  21. Bypass valve, A/C cooling (8/208)

Gasoline engines

GLL1042489Courtesy of VOLVO CARS CORPORATION
  1. Separator unit
  2. Pump, water cooled charge air cooler (6/253)
  3. Water cooled charge air cooler
  4. Turbo bearing and housing
  5. Auxiliary water cooled charge air cooler
  6. Engine coolant temperature sensor (7/16)
  7. Coolant bypass valve module CBVM (4/407)
  8. Mid Voltage Converter Module (MVCM) (4/265)
  9. E-charger
  10. Control valve, engine oil cooling (8/231)
  11. Thermostat
  12. Belt driven mechanical pump
  13. Engine oil cooler
  14. Low pressure EGR
  15. Expansion tank level sensor (7/276)
  16. Bypass valve, A/C cooling (8/208)
  17. Fuel operated auxiliary heater
  18. Heat exchanger
  19. Auxiliary water pump (4/219)
  20. Transmission oil cooler
  21. Transmission oil cooler valve (8/235)

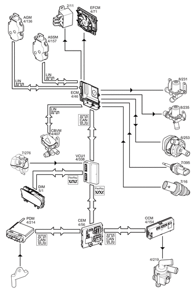
Signals 

The figure below shows the components used for the function.

GLL1054553Courtesy of VOLVO CARS CORPORATION

The table below summarizes input and output signals to and from the Engine Control Module (ECM).

Input signals Output signals
Directly connected: 
Engine coolant temperature:
  • Engine coolant temperature sensor (7/16)

Charge air temperature:
  • Coolant temperature sensor, water cooled charge air cooler (7/395)
Directly connected: 
Fan on/off:
  • Radiator cooling fan relay (2/11)

Required fan speed:
  • Radiator cooling fan (4/71)

Water flow request:
  • Pump, water cooled charge air cooler (6/253)

Engine oil cooling:
  • Control valve, engine oil cooling (8/231)

Transmission oil cooling:
  • Transmission oil cooler valve (8/235)
LIN:  LIN: 
Grill shutter open/close:
  • Active grill shutter module AGM (4/136)

Spoiler shutter open/close:
  • Active spoiler shutter module ASSM (4/157)

Low temperature system bypass:
  • Coolant bypass valve module CBVM (4/217)
CAN: 
Outside temperature:
  • Passenger Door Module (DDM) (4/213) via
    • Central Electronic Module (CEM) (4/56)
    • Vehicle Computational Unit 1 (VCU1) (4/338)

Coolant fluid level:
  • Expansion level tank sensor (7/276) via
    • Vehicle Computational Unit 1 (VCU1) (4/338)

Vehicle speed:
  • Brake Control Module 2 (BCM2) (4/17) via
    • Vehicle Computational Unit 1 (VCU1) (4/338)
CAN: 
Coolant level
Coolant temperature:
  • Vehicle Computational Unit 1 (VCU1) (4/338) to
    • Driver Information Module (DIM) (5/1)

Request for coolant flow:
  • Vehicle Computational Unit 1 (VCU1) (4/338) to
    • Central Electronic Module (CEM) (4/56)
    • Climate Control Module (CCM) (4/154)
    • Auxiliary water pump (4/219)