LEMON Manuals: Even more car manuals for everyone
Home >> Volvo >> 2013 >> XC90 Base, AWD >> Repair and Diagnosis >> Steering >> Steering Column >> Electrical Components - Design And Function >> Supplemental Restraint System Module (SRS) (2003-2004) >> Function >> Side Impact

Side Impact

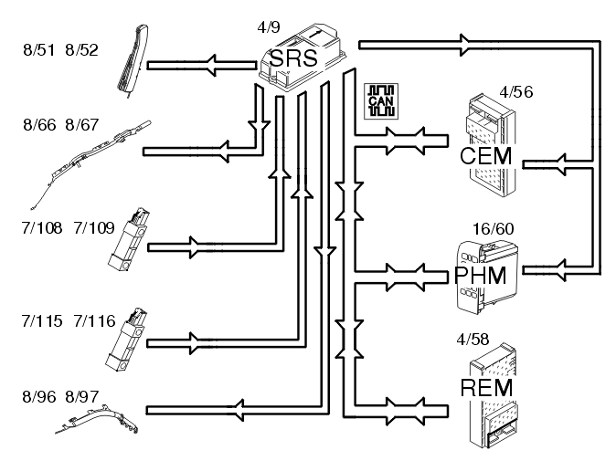
Fig 1: Identifying Side Impact Components
GLL103754Courtesy of VOLVO CARS CORPORATION

In event of a side-on collision, the side impact sensors in the left (7/108 and 7/115) and right-hand (7/109 and 7/116) sides evaluate the force of the collision pulse. If the collision pulse is powerful enough, an activation signal for the collision protection system is transmitted to the SRS (supplemental restraint system) (4/9).

The control module also requires a confirmation signal, either from the acceleration sensors in the control module or from another side impact sensor. If the pulse from the collision sensor meets the conditions for activation of the SIPS bags (8/51 and 8/52) and inflatable curtains (8/66, 8/67, 8/96 and 8/97), the control module sends a current pulse to those SIPS bags or inflatable curtains that are to be deployed. The side impact protection system will only be deployed on the side where the impact is registered.

The control module also transmits a collision signal on the directly connected cable to the central electronic module (CEM) (4/56) and the phone module (PHM) (16/60), so that these control modules can take certain actions.

A collision status signal is also sent to the phone module (PHM) and rear electronic module (REM) (4/58) on the Controller Area Network (CAN).