LEMON Manuals: Even more car manuals for everyone
Home >> Volvo >> 2013 >> XC90 Base, AWD >> Repair and Diagnosis >> Engine Performance >> System >> Electronic Modules - Design And Function >> Engine Control Module (ECM) (B6324S; 2007-2010) >> Function >> Start

Engine Control Module (ECM) (B6324S; 2007-2010): Function: Start

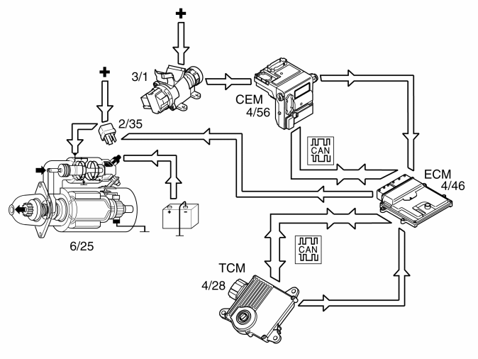
Fig 1: Identifying Starting System
GLL156908Courtesy of VOLVO CARS CORPORATION

The starter motor (6/25) is supplied with power via the starter motor relay (2/35), the starter motor relay is controlled by the engine control module (ECM) (4/46).

The start process is as follows: 

  1. The ignition key is turned to start position (position III)
  2. A high signal (Ubat ) from the ignition switch (3/1) is transmitted to the engine control module (ECM) via the central electronic module (CEM) (4/56). The engine control module (ECM) interprets this high signal as a request to activate the starter motor.
  3. The engine control module (ECM) activates the starter motor solenoid by grounding and powering the coil for the starter motor relay.
  4. The relay closes the circuit between the starter motor solenoid and the fuse in the relay/fuse box in the engine compartment, activating the starter motor.
  5. The engine control module (ECM) activates the starter motor until the engine starts (the engine speed (rpm) exceeds a certain value)

Auto start 

If the ignition key returns to ignition position (position II) before the engine is started, the starter motor continues to run. The starter motor runs until the engine is started or until a certain time has elapsed. The engine temperature dictates the running time of the starter motor:

If the engine does not turn or if the engine speed is extremely low when the start relay is activated, the engine control module (ECM) interrupts start relay activation.

Activation of the starter motor is not permitted or is interrupted if: