LEMON Manuals: Even more car manuals for everyone
Home >> Volvo >> 2013 >> XC90 Base, AWD >> Repair and Diagnosis >> Electrical >> Charging Systems >> Electrical Systems - System Overview >> Phone Module (PHM) (2006-2014) >> Function >> VOLVO On Call

VOLVO On Call

Model year -2006 

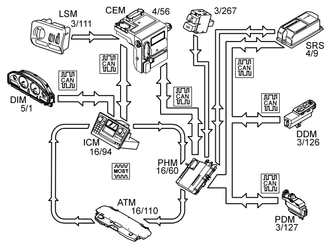
Fig 1: Identifying Volvo On Call Network
GLL151286Courtesy of VOLVO CARS CORPORATION

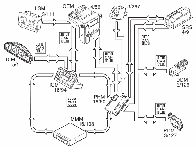
Model year 2007- 

Fig 2: Identifying Volvo On Call Network
GLL156525Courtesy of VOLVO CARS CORPORATION

Volvo On Call is a system developed by Volvo where the owner has access to different services for safety and service. The service is based on the passenger or driver being able to contact a Volvo On Call Service Center by phone. The personnel at the service center, decide what action to take, depending on the circumstances. Using the information from the On Call system, including the exact position of the vehicle, the service center can quickly direct ambulance, police and recovery vehicles to the vehicle. The different services provided can be separated into two groups, service and safety.

A Volvo On Call service can be activated in one of the following ways: 

The strength of the lighting in the switches for Volvo On Call is controlled via the rheostat controls in the light switch module (LSM) (3/111).

Phone module (PHM) (16/60) receives the rheostat signal from the central electronic module (CEM) (4/56) via infotainment control module (ICM) (16/94) on the MOST network.

When activating a Volvo On Call service the phone module (PHM) transmits the information to the infotainment control module (ICM). The infotainment control module (ICM) transmits on to the driver information module (DIM) (5/1) that displays a text message that a Volvo On Call service is activated and what status it has.

Each time a Volvo On Call service is started the present vehicle data is transmitted to Volvo On Call Service Center. The vehicle data contains information about:

Safety 

An SOS service can be started in two ways:

In a collision where an SRS component is activated the signal is transmitted from the supplemental restraint system module (SRS) to the phone module (PHM). The phone module (PHM) transmits the vehicle data to Volvo On Call Service Center which connects a call to the vehicle. The call is made in order to establish what action is necessary, for example, whether an ambulance or recovery vehicle is required.

When a Volvo On Call service has been activated the reserve battery is used if there is not sufficient voltage in the main battery.

Service 

The Volvo On Call Service Center gives the customer access to various services, such as:

The services that the customer can access vary between different markets.

Road assistance 

Help in case of, e. g., a flat tire or if you run out of fuel.

Remote unlocking of the vehicle 

Unlocking of the vehicle if the driver happens to lock the keys in the vehicle. Remote unlocking of the vehicle occurs after the owner has contacted the Volvo On Call Service Center, identified themselves using a password and given the required service. The owner and Volvo On Call Service Center then decide at what time the vehicle should be unlocked. The Service center can then transmit a command to the phone module (PHM) that the vehicle must be unlocked.

The central electronic module (CEM) will then transmit a signal via the CAN network to the phone module (PHM) when the handle on the tailgate is closed. If the signal from the central electronic module (CEM) is within the time interval agreed by the customer and the Volvo On Call Service Center, the phone module (PHM) then transmits a request to unlock the car to the central electronic module (CEM) via the CAN network. Then Central electronic module (CEM) sends a signal to driver door module (DDM), passenger door module (PDM) and Rear electronic module (REM) which unlocks all doors. The phone module (PHM) then transmits an acknowledgement to the Volvo On Call Service Center that the car has been unlocked. When one of the doors or tailgate is opened, the alarm is triggered. The alarm is then active until it is correctly deactivated.

Theft message 

If the vehicle alarm is activated, for example by theft, information about the alarm status is transmitted from the central electronic module (CEM) to the phone module (PHM) via controller area network (CAN). If the alarm is active for more than 15 seconds the phone module (PHM) transmits the vehicle data to the Volvo On Call Service Center, which contacts the owner and informs what has happened. In the first instance Volvo On Call Service Center calls the vehicle, if the person answering cannot give the password the owner is called on other numbers that the owner has supplied to the Service center.

Localization of stolen vehicle 

If the vehicle has been stolen the owner can request that the service center localizes the vehicle. The Service center transmits a request to the phone module (PHM) to continuously send vehicle data. The interval of the vehicle data that is sent is determined by the Volvo On Call Service Center.

Remote start of parking heater 

Applies from and incl. structure week 201020.

With remote start of the parking heater it is possible to set timers for the parking heater as well as start the parking heater directly via a computer with internet connection or via mobile telephone.

Remote-controlled immobilization 

Applies for the English, Dutch, and Belgian market. A special version with stricter requirements is available for the Brazilian market. Applies from and incl. structure week 201020.

On certain markets there is a function for remote-controlled immobilization and mobilization. The purpose of the function is to nullify the vehicle's programmed keys in case the vehicle is stolen, for example. The vehicle can be immobilized and mobilized either using Volvo On Call service center or via diagnostic commands in VIDA (Volvo scan tool). For certain markets vehicles can only be mobilized by Volvo On Call service center.

If the vehicle is running when immobilization is requested, the vehicle is immobilized at the next start attempt. Central electronic module (CEM) can, in certain markets, request immobilization if the module detects that Phone module (PHM) does not answer to communication. The function remote-controlled immobilization is diagnosed by Central electronic module (CEM). Immobilization and mobilization of vehicles via diagnostic commands takes place via Phone module (PHM).

Unpermitted movement 

Applies for the English, Dutch, and Belgian market from and incl. structure week 201020.

When the vehicle is to be used, the drivers must identify themselves by entering a six-digit code. If the vehicle is driven off without entering a code this is counted as an unpermitted movement

The function is activated automatically one minute after the vehicle's engine has been turned off, regardless of if the vehicle is locked or not. When the function is active the vehicle is monitored to detect unpermitted movement. Unpermitted movement is either that the vehicle is moved with the engine off (towing or loading and transport on trailer, etc.) or that the vehicle is driven off with the engine on without the right code having been entered. If the wrong code is entered three times in a row this will also be counted as an unpermitted movement, even if no movement has taken place. The limit value for unpermitted movement varies depending on current sensor status and on which market the vehicle has been sold. The limit value is normally between 100 - 400 metres. The function uses angle sensor, odometer, and GPS to detect unpermitted movement.

If the function detects unpermitted movement of the vehicle, a notice is sent from the vehicle to Volvo's On Call Service Center. The vehicle's owner and authorities or police can then be informed that the vehicle has been stolen. The Phone module (PHM) then continuously sends information to Volvo's On Call Service Center about the vehicle's whereabouts in the form of GPS coordinates. This information can be used to make it easier for the driver and authorities or police to locate and recover the vehicle.

Mobile applications (only applies to MY 2012) 

Mobile applications use Volvo On Call to communicate with the vehicle.