Roll Over
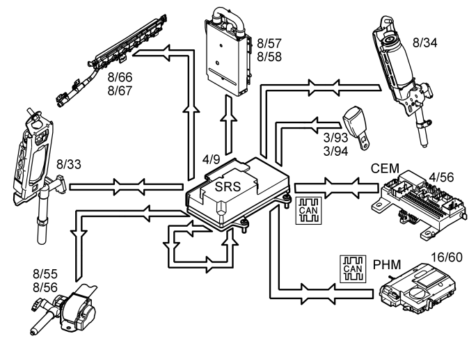
In the event of a roll over, the sensors, mounted in the Supplemental restraint system module (SRS) (4/9), evaluate the angle of the vehicle and how quickly the vehicle angle will change. When the movement has exceeded the predetermined limit, the following components are activated:
- door mounted inflatable curtains (8/66 and 8/67)
- seat belt tensioners (8/33, 8/34, 8/55 and 8/56)
- roll-over bar cassettes (8/57 and 8/58).
A collision signal is transmitted on a direct connection from the supplemental restraint system module (SRS) to the central electronic module (CEM) (4/56) and phone module (PHM) (16/60) when the collision protection system is activated. These two control modules ensure that:
- switch off the fuel pump (FP)
- switch off the engine cooling fan (FC)
- switch off the windshield wipers when the car is stationary
- switch on the interior lighting and the courtesy lighting
- set the vehicle to collision status
- unlock the central locking system and
- if the vehicle is equipped with Volvo On Call (Plus), send an automatic alarm to CSC (Customer Service Center).