LEMON Manuals: Even more car manuals for everyone
Home >> Volvo >> 2012 >> C70 >> Repair and Diagnosis >> Engine Performance >> System >> Electronics - Design And Function - 4 Of 4 >> Supplemental Restraint System Module (SRS) (2006-2007) >> Function >> Side Impact

Side Impact

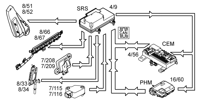
Fig 1: SRS Side Impact Control
GLL150816Courtesy of VOLVO CARS CORPORATION

In the event of a side-on collision, the sensors in the Supplemental restraint system module (SRS) (4/9) and the side impact sensors (7/115, 7/116, 7/208 and 7/209) evaluate the force of the mechanical stresses. The Supplemental restraint system module (SRS) determines which protection system is to be activated in the situation.

If the impact fulfils the conditions to activate the side airbags (8/51 and 8/52) and the door mounted inflatable curtains (8/66 and 8/67) and/or seat belt tensioners front (8/33 and 8/34), the control module sends a current pulse to those protection systems that are to be deployed. The side impact protection system will only be deployed on the side where the impact is registered.

The control module also transmits a collision signal on a directly connected cable to the central electronic module (CEM) (4/56) and the phone module (PHM) (16/60), so that these control modules can take certain actions.

A collision status signal is also sent to the phone module (PHM) and the central electronic module (CEM) via the controller area network (CAN).