LEMON Manuals: Even more car manuals for everyone
Home >> Volvo >> 2012 >> C70 >> Repair and Diagnosis >> Engine Performance >> System >> Electronics - Design And Function - 3 Of 4 >> Phone Module (PHM) (2009-2013) >> Function >> VOLVO On Call

VOLVO On Call

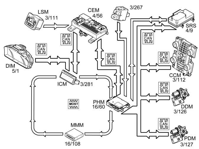
Fig 1: Identifying Volvo On Call System
GLL164994Courtesy of VOLVO CARS CORPORATION

Volvo On Call is a system developed by Volvo which gives the owner access to various safety and service features. The system has been developed to give the driver and passengers rapid connection to the Volvo On Call Service Center using the carphone. The staff at the service center determine the action required depending on the circumstances. Using the data provided by the Volvo On Call system, the Service Center is able to identify the exact position of the car so that emergency and/or breakdown services can be directed quickly to the car. The different services provided by the Service Center can be divided into two categories, safety and service.

A Volvo On Call service can be activated in any of the following ways: 

The strength of the lighting in the switches for Volvo On Call is controlled via the rheostat in the light switch module (LSM) (3/111).

Phone Module (PHM) (16/60) receives the rheostat signal directly from Central electronic module (CEM) (4/56) on the MOST-net.

When activating a Volvo On Call service, the phone module (PHM) transmits information to the infotainment control module (ICM). The infotainment control module (ICM) transmits this data onwards to the driver information module (DIM) (5/1) so that a text message is displayed indicating that a Volvo On Call service has been activated and its status.

Each time a Volvo On Call service is started, the relevant vehicle data is transmitted to the Volvo On Call Service Center. The vehicle data contains information about:

Safety 

An SOS service can be started in two different ways:

In a collision where an SRS component is activated the signal is transmitted from the supplemental restraint system module (SRS) to the phone module (PHM). The phone module (PHM) transmits the vehicle data to Volvo On Call Service Center which connects a call to the vehicle. The call is made in order to establish what action is necessary, for example, whether an ambulance or recovery vehicle is required.

When a Volvo On Call service has been activated the reserve battery is used if there is not sufficient voltage in the main battery.

Service 

The Volvo On Call Service Center gives the customer access to various services, such as:

The services that the customer can access vary between different markets.

Road assistance 

Help in case of, e. g., a flat tire or if you run out of fuel.

Remote unlocking of the vehicle 

Unlocking of the vehicle if the driver happens to lock the keys in the vehicle. Remote unlocking of the vehicle occurs after the owner has contacted the Volvo On Call Service Center, identified themselves using a password and given the required service. The owner and Volvo On Call Service Center then decide at what time the vehicle should be unlocked. The Service center can then transmit a command to the phone module (PHM) that the vehicle must be unlocked.

The central electronic module (CEM) will then transmit a signal via the CAN network to the phone module (PHM) when the handle on the tailgate is closed. If the signal from the central electronic module (CEM) is within the time interval agreed by the customer and the Volvo On Call Service Center, the phone module (PHM) then transmits a request to unlock the car to the central electronic module (CEM) via the CAN network. Then Central electronic module (CEM) sends a signal to driver door module (DDM), passenger door module (PDM) and Rear electronic module (REM) which unlocks all doors. The phone module (PHM) then transmits an acknowledgment to the Volvo On Call Service Center that the car has been unlocked. When one of the doors or tailgate is opened, the alarm is triggered. The alarm is then active until it is correctly deactivated.

Theft message 

If the vehicle alarm is activated, for example by theft, information about the alarm status is transmitted from the central electronic module (CEM) to the phone module (PHM) via controller area network (CAN). If the alarm is active for more than 15 seconds the phone module (PHM) transmits the vehicle data to the Volvo On Call Service Center, which contacts the owner and informs what has happened. In the first instance Volvo On Call Service Center calls the vehicle, if the person answering cannot give the password the owner is called on other numbers that the owner has supplied to the Service center.

Localization of stolen vehicle 

If the vehicle has been stolen the owner can request that the service center localizes the vehicle. The Service center transmits a request to the phone module (PHM) to continuously send vehicle data. The interval of the vehicle data that is sent is determined by the Volvo On Call Service Center.

Remote start of parking heater 

Applies from and incl. structure week 201020.

With remote start of the parking heater it is possible to set timers for the parking heater as well as start the parking heater directly via a computer with Internet connection or via mobile telephone.

Remote-controlled immobilization 

Applies for the English, Dutch, and Belgian market. A special version with stricter requirements is available for the Brazilian market. Applies from and incl. structure week 201020.

On certain markets there is a function for remote-controlled immobilization and mobilization. The purpose of the function is to nullify the vehicle's programmed keys in case the vehicle is stolen, for example. The vehicle can be immobilized and mobilized either using Volvo On Call service center or via diagnostic commands in VIDA (Volvo scan tool). For certain markets vehicles can only be mobilized by Volvo On Call service center.

If the vehicle is running when immobilization is requested, the vehicle is immobilized at the next start attempt. Central electronic module (CEM) can, in certain markets, request immobilization if the module detects that Phone module (PHM) does not answer to communication. The function remote-controlled immobilization is diagnosed by Central electronic module (CEM). Immobilization and mobilization of vehicles via diagnostic commands takes place via Phone module (PHM).

Mobile applications (only applies to MY 2012-) 

Mobile applications use Volvo On Call to communicate with the vehicle.