VOLVO On Call
Volvo On Call is a system developed by Volvo which gives the owner access to various safety and service features. The system has been developed to give the driver and passengers rapid connection to the Volvo On Call Service Center using the carphone. The staff at the service center determine the action required depending on the circumstances. Using the data provided by the Volvo On Call system, the Service Center is able to identify the exact position of the car so that emergency and/or breakdown services can be directed quickly to the car. The different services provided by the Service Center can be divided into two categories, safety and service.
A Volvo On Call service can be activated in any of the following ways:
- by the customer using the switches for Volvo On Call (3/267)
- by the Volvo On Call Service Center
- by the vehicle system.
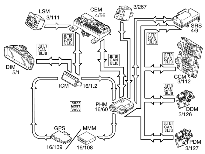
The strength of the lighting in the switches for Volvo On Call is controlled via the rheostat in the light switch module (LSM) (3/111).
The phone module (PHM) (16/60) receives the rheostat signal from the central electronic module (CEM) (4/56) via the infotainment control module (ICM) (16/1.2) on the MOST network.
When activating a Volvo On Call service, the phone module (PHM) transmits information to the infotainment control module (ICM). The infotainment control module (ICM) transmits this data onwards to the driver information module (DIM) (5/1) so that a text message is displayed indicating that a Volvo On Call service has been activated and its status.
Each time a Volvo On Call service is started, the relevant vehicle data is transmitted to the Volvo On Call Service Center. The vehicle data contains information about:
- Call type. SOS or On Call service.
- The time the message was sent. Phone module (PHM) receives information on time from the central electronic module (CEM) via the CAN network.
- The Vehicle VIN number. Phone Module (PHM) receives information from the central electronic module (CEM) via the controller area network (CAN).
- Alarm status (deactivated, activated, deployed). The phone module (PHM) receives information about the status of the alarm from the central electronic module (CEM) via the controller area network (CAN).
- Position of the ignition key. The Phone module (PHM) receives information about the position of the ignition key (in/out, position I, II or III) from the central electronic module (CEM) via the controller area network (CAN).
- The vehicle's position. Phone module (PHM) receives the vehicle position from the global positioning system module (GPS) (16/139) via the MOST network (-2007). From 2008- the Phone module (PHM) receives the signal from the Multimedia module (MMM) (16/108).
- Voltage source. What voltage source is used by the phone module (PHM). Main or back-up battery.
- Engine running or not. The phone module (PHM) receives a signal from the central electronic module (CEM) via the controller area network (CAN).
- Fuel volume. The phone module (PHM) receives the information about the remaining fuel volume from the central electronic module (CEM) via the controller area network (CAN).
- Status of main battery. The phone module (PHM) receives information about the voltage over the main battery from the central electronic module (CEM) via the controller area network (CAN).
- Ambient and internal temperature. The phone module (PHM) receive information about the ambient temperature from the central electronic control module (CEM) and the internal temperature from the climate control module (CCM) (3/112) via the controller area network (CAN).
- Locked/unlocked. The phone module (PHM) receives information about whether the vehicle is locked from the inside or from the outside, from the Central electronic module (CEM) via the controller area network (CAN).
- Front side window open/closed. The phone module (PHM) receives information about the status of the front side windows from the driver door module (DDM) (3/126) and the passenger door module (PDM) (3/127) via the controller area network (CAN).
- SRS (supplemental restraint system) activated or not. The phone module (PHM) receives data if the car has been involved in a collision indicating whether the SRS system has been activated. The data comes from the supplemental restraint system (SRS) module (4/9). The data is transmitted via the CAN network and on a directly connected collision cable. The collision cable runs from the supplemental restraint system module (SRS) to the phone module (PHM) and the central electronic module (CEM). The collision cable is a back-up in case there is no CAN communication.
Safety
An SOS service can be started in two different ways:
- automatically, in the event of a collision in which an SRS component has been activated
- manually, by the customer pressing the SOS button or selecting the service from the carphone menu.
In a collision in which an SRS component has been activated, a signal is transmitted from the supplemental restraint system module (SRS) to the phone module (PHM). The phone module (PHM) transmits vehicle data to the Volvo On Call Service Center which then connects a voice call to the car. The voice call is connected to determine the action required, e. g. ambulance, breakdown services etc.
When a Volvo On Call service is first activated, the phone module (PHM) will always use the reserve battery while it checks that there is sufficient voltage from the main battery. The main battery is then used if it has sufficient power.
Service
Using the ON CALL button, the customer has access to different services such as:
- roadside assistance, for example in the event of a puncture or running out of fuel
- remote unlocking of the vehicle
- car tracking, can be activated at the request of the customer if the car is stolen
- notification to the owner when the alarm is activated.
The service to which the customer has access may vary between different markets.
The car is unlocked remotely after the owner has contacted the Volvo On Call Service Center, identified themselves with a password and requested the required service. The owner and the Volvo On Call Service Center then decide the time at which the car will be unlocked. The Service Center will then send a command to the phone module (PHM) to unlock the car.
The central electronic module (CEM) will then transmit a signal via the CAN network to the phone module (PHM) when the handle on the tailgate is closed. If the signal from the central electronic module (CEM) is within the time interval agreed by the customer and the Volvo On Call Service Center, the phone module (PHM) then transmits a request to unlock the car to the central electronic module (CEM) via the CAN network. The phone module (PHM) then transmits an acknowledgment to the Volvo On Call Service Center that the car has been unlocked. When one of the doors or tailgate is opened, the alarm is triggered. The alarm is then active until it is correctly deactivated.
If the alarm is activated, for example during an attempted theft, data about the status of the alarm is transmitted from the central electronic module (CEM) to the phone module (PHM) via the CAN network. If the alarm is active for more than 15 seconds, the phone module (PHM) transmits vehicle data to the Volvo On Call Service Center. The Center then contacts the owner to tell them what has happened.
If the car has been stolen, the owner can ask the Service Center to trace the car. The Service Center then transmits a request to the phone module (PHM) to continuously transmit vehicle data. The Volvo On Call Service Center determines the interval at which vehicle data is transmitted.