Regulating The Cruise Control
The cruise control function is an example of distributed functionality.
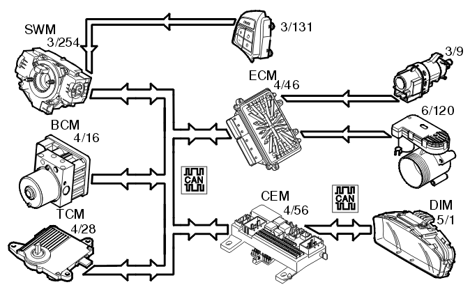
The following components are used when regulating the cruise control:
- engine control module (ECM) (4/46)
- steering wheel module (SWM) (3/254) (cruise control buttons)
- central electronic module (CEM) (4/56) (clutch pedal position)
- brake control module (BCM) (4/16) (brake pedal position, speed signal)
- driver information module (DIM) (5/1) (cruise control lamp)
- transmission control module (TCM) (4/28) (cruise control active/not active, gear selector in position "P" or "N")
- electronic throttle unit (6/120)
- stop lamp switch (3/9)
To activate cruise control the function must be switched on using the "CRUISE" button. A lamp lights up in the driver information module (DIM).
The driver activates the function by pressing the SET+ or SET- button. A message is then transmitted via the low speed side of the CAN network to the central electronic module (CEM) which then transmits the message on via the high speed side of the CAN network to the engine control module (ECM).
The engine control module (ECM) controls the throttle angle so that a constant speed is maintained using the vehicle speed signal from the Brake Control Module (BCM). The transmission control module (TCM) also receives a message indicating that cruise control is active via the Controller area network (CAN), so that the transmission follows certain shifting patterns when the cruise control is active.
If the accelerator pedal (AP) is depressed the speed increases as normal and then resumes to the stored value when the driver releases the accelerator pedal (AP) again.
The engine control module (ECM) continually stores the speed. If cruise control is disengaged, for example by the driver pressing the brake pedal, the previous stored speed can be used by pressing the "RESUME" button.
Cruise control cannot be activated at speeds below 30 km/h.
Cruise control is disengaged:
- when the driver presses the clutch pedal or brake pedal
- when the driver presses the "CRUISE" button on the steering wheel
- when the driver depresses the "0" button on the steering wheel
- if "P" or "N" positions are transmitted on the Controller area network (CAN) (applies to automatic transmissions)
- if the speed deviates too much from the set value
- when certain diagnostic trouble codes (DTCs) are stored which do not allow continued activation.