LEMON Manuals: Even more car manuals for everyone
Home >> Volvo >> 2011 >> S60 >> Repair and Diagnosis >> Brakes >> Traction Control >> Brake Control System - Design And Function >> Brake Control Module >> Brake Control Module (BCM) [2011-2018] >> Function >> AYC Function, UNDERSTEERING

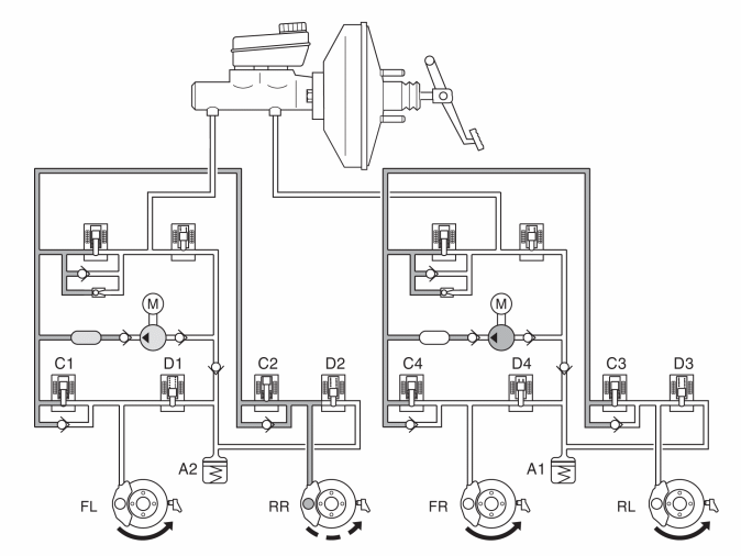
AYC Function, UNDERSTEERING

GLL1033451Courtesy of VOLVO CARS CORPORATION

Understeering is when the vehicle has the tendency to try to continue straight ahead even though the steering wheel has been turned. In the event of understeering, the brake control module (BCBM) sends a request for torque reduction to the engine control module (ECM) via CAN.

In the example above, the steering wheel was turned to the right, but the vehicle tends to continue straight ahead. The SV valve (separation valve) closes, the ESV valve (Electronic Shuttle Valve) opens and the pump starts. The DSTC/ESC system applies the brakes to the right rear wheel by leaving intake valve C2 open and closing the other intake valves (C1, C3 and C4).