LEMON Manuals: Even more car manuals for everyone
Home >> Volvo >> 2009 >> V70 >> Repair and Diagnosis >> Accessories & Equipment >> Gauges & Instrument Panels >> Differential Electronic Module (DEM), Driver Information Module (Dim), Engine And Engine Control Module (ECM) - Design And Function >> Differential Electronic Module (DEM) (2009-2010) >> Function >> Electronic Hydraulic Function

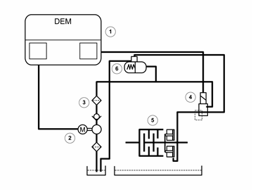
Electronic Hydraulic Function

Fig 1: Electronic Hydraulic Schematic
GLL168856Courtesy of VOLVO CARS CORPORATION
  1. Differential electronic module (DEM)
  2. Electrical feed pump.
  3. Oil filter with non-return valve
  4. Pressure reducing valve (installed on Differential electronic module (DEM))
  5. Disc pack
  6. Accumulator tank

Differential electronic module (DEM) is mounted directly on the clutch unit and makes up a unit together with the pressure reducing valve.

Differential electronic module (DEM) communicates with, among others, Engine control module (ECM) and Brake control module (BCM) via the CAN-net. With guidance of the sensor signals, Differential Electronic Module (DEM) controls the oil pressure to the discs through the pressure reducing valve.

The pressure reducing valve is controlled endlessly by a pulse-width modulated (PWM)-signal.

The electric feed pump starts at ignition on and immediately works up a maximal hydraulic pressure in the accumulator. When max. pressure has been reached, the feed pump shuts off until the pressure has dropped below 50% again. Then the feed pump starts again and builds up the max. pressure.

This procedure is calculated by Differential electronic module (DEM) using various parameters. In the accumulator the pressurized oil is routed to the clutch via the pressure reducing valve. Differential electronic module (DEM) controls the valve so that correct working pressure is obtained, 0-27.5 bar. The oil pressure to the discs is decisive to how much torque can be transmitted to the rear wheels.