LEMON Manuals: Even more car manuals for everyone
Home >> Volvo >> 2009 >> S80 Base >> Repair and Diagnosis (Single Page) >> Electrical >> Body Electrical >> Miscellaneous Electrical - Design And Function - 1 Of 5 >> Brake Control Module (BCM) >> Function (2007) >> AYC Function, Oversteering

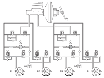
AYC Function, Oversteering

Fig 1: Identifying AYC Function (Oversteering)
GLL154874Courtesy of VOLVO CARS CORPORATION

Oversteering, which is when the vehicle turns to a greater degree than the steering wheel has been turned, is an extremely dangerous situation that is hard for the average driver to control. If not remedied, oversteering can cause the vehicle to start spinning out of control.

In the example above, the vehicle makes a right-hand turn and oversteers. To counteract the oversteering, the DSTC system closed the SV valve (separation valve), opened the ESV valve (electronic shuttle valve) and started the pump. Intake valve (C1) remains open while the other intake valves are closed. As a result, the brakes are applied to the left front and rear wheels. In the event of oversteering, the brake control module (BCM) sends a request for torque reduction to the engine control module (ECM) via the CAN network.