LEMON Manuals: Even more car manuals for everyone
Home >> Volvo >> 2009 >> S60 Base, AWD >> Repair and Diagnosis >> Accessories & Equipment >> Accessories Control Systems >> Control Modules - Design And Function - 2 Of 4 >> Rear Electronic Module (Rem) (2001-2004) >> Function >> Cargo Compartment Lighting (S60/S80/XC90)

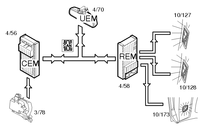
Cargo Compartment Lighting (S60/S80/XC90)

Fig 1: Cargo Compartment Lighting Input And Output Signals
GLL106070Courtesy of VOLVO CARS OF NORTH AMERICA.

The cargo compartment lighting is activated when the trunk lid is opened. The central electronic module (CEM) (4/56) receives a signal from the lock (3/78) in the trunk lid. The central electronic module (CEM) transmits the information via the Controller area network (CAN) to the rear electronic module (REM) (4/58) about the status of the trunk lid. A request for cargo compartment lighting is also sent from the upper electronic module (UEM) (4/70) to the rear electronic module (REM). The lamps (10/127-128 (S60/S80)) (10/173 (XC90)) are then powered directly from the rear electronic module (REM).