LEMON Manuals: Even more car manuals for everyone
Home >> Volvo >> 2007 >> S60 Base, AWD >> Repair and Diagnosis >> Accessories & Equipment >> Accessories Control Systems >> Control Modules - Design And Function - 4 Of 4 >> Supplementary Restraint System (SRS) (2001-2004) >> Function >> Side Impact

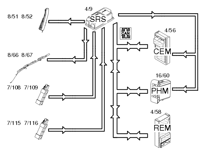
Side Impact

Fig 1: Identifying Side Impact Input And Output Signals
GLL107628Courtesy of VOLVO CARS OF NORTH AMERICA.

In event of a side-on collision, the side impact sensors in the left (7/108 and 7/115) and right-hand (7/109 and 7/116) sides evaluate the force of the collision pulse. If the collision pulse is powerful enough, a trigger pulse to activate the collision protection system is transmitted to the SRS (supplemental restraint system) (4/9). The supplemental restraint system (SRS) module also requires a confirmation signal, either from the acceleration sensors in the control module or from another side impact sensor. If the pulse from the collision sensor meets the conditions for activation of the side impact airbags (8/51 and 8/52) and inflatable curtains (8/66 and 8/67), the control module sends a current pulse to those side impact airbags and/or inflatable curtains that are to be deployed. The side impact protection system will only be deployed on the side where the impact is registered. The supplemental restraint system (SRS) module also transmits a collision signal on the directly connected cable to the central electronic module (CEM) (4/56) and the carphone module (PHM) (16/60), so that these control modules can take certain actions. A collision status signal is also sent to the carphone module (PHM) and rear electronic module (REM) (4/58) on the Control Area Network (CAN).