LEMON Manuals: Even more car manuals for everyone
Home >> Volvo >> 2007 >> S60 Base, AWD >> Repair and Diagnosis >> Accessories & Equipment >> Accessories Control Systems >> Control Modules - Design And Function - 4 Of 4 >> Supplementary Restraint System (SRS) (2001-2004) >> Function >> Function In Event Of A Frontal Collision

Function In Event Of A Frontal Collision

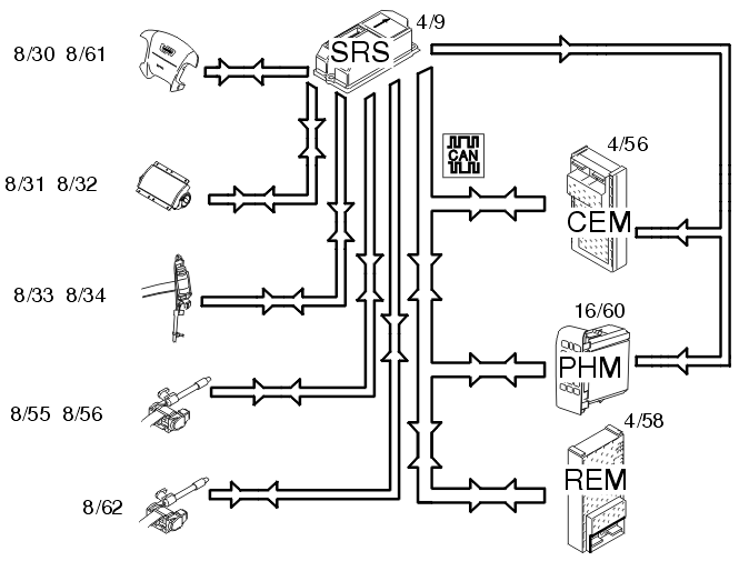
Fig 1: Identifying Input And Output Signals In Event Of A Frontal Collision
GLL107635Courtesy of VOLVO CARS OF NORTH AMERICA.

In the event of frontal collision a function called single point sensing is used. This means that the collision pulse is only registered in one specific location. This function is integrated in the supplemental restraint system module (SRS) (4/9) and is called a collision sensor. When the collision pulse is sufficiently large an activation signal (current pulse) is transmitted to the front airbags and/or the seat belt tensioners.

The driver (8/30, 8/61) and front passenger (8/31, 8/32) airbags are deployed. The seat belt tensioners front (8/33.8/34) and rear are activated (8/55, 8/56 and 8/62).

When the collision protection system has been activated a collision signal is transmitted from the supplemental restraint system module (SRS) (4/9) to the central electronic module (CEM) (4/56) and carphone module (PHM) (16/60) on a directly connected cable. These two control modules ensure that;

The following applies to structure week 9815-9949: 

The collision pulse is registered in the supplemental restraint system (SRS) module. When the collision pulse is registered, the system is locked. The system then initiates the following activations:

A collision status signal is also sent to the carphone module (PHM) and rear electronic module (REM) (4/58) on the Control Area Network (CAN).

The Following Applies To Structure Week 9950-: 

The collision pulse is registered in the supplemental restraint system (SRS) module. When the collision pulse is registered the system is not locked. This means that diagnostic trouble codes (DTCs) can be stored after a collision. The system lights the SRS indicator lamp.

A collision status signal is also sent to the carphone module (PHM) and rear electronic module (REM) (4/58) on the Control Area Network (CAN).