LEMON Manuals: Even more car manuals for everyone
Home >> Volvo >> 2006 >> V70 Base, 2.4 64 >> Repair and Diagnosis >> Engine Performance >> Engine Control Systems >> Alarm System, Control Modules, Engine Management Systems - Design And Function >> Accessory Electronic Module (AEM) (2001-2007) >> Function >> Remote controlled parking heater

Remote controlled parking heater

Remote starting via the mini call system (certain markets only) 

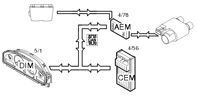
Fig 1: Remote Controlled Parking Heater Function
GLL106050Courtesy of VOLVO CARS OF NORTH AMERICA.

The remote controlled system for the parking heater functions as follows. The mini call unit receives a signal from the mini call network to start the electrical parking heater or the fuel driven parking heater either directly or using the timer in the car.

Electrical parking heater 

A signal is sent via the mini-call unit to the accessory electronic module (AEM) (4/78) to start the electric parking heater. The accessory electronic module (AEM) then sends a signal via the CAN-net to the central electronic module (CEM) (4/56). The central electronic module (CEM) then sends back a signal via the CAN-net to the accessory electronic module (AEM), which then controls the relay for the parking heater.

Fuel-driven parking heater 

A signal is sent via the mini-call unit to the accessory electronic module (AEM) (4/78) to start the gasoline or diesel-driven parking heater.

The accessory electronic module (AEM) then sends a signal via the CAN-net to the central electronic module (CEM) (4/56), which in turn starts the parking heater.

Selection of the type of parking heater is performed in the driver information module (DIM) (5/1).

The remote start function is dependent on good reception/coverage of the mini call network in order to operate satisfactorily.

Remote start via the remote control 

Fig 2: Remote Controlled Parking Heater Function
GLL106050Courtesy of VOLVO CARS OF NORTH AMERICA.

The remote start system for the parking heater via remote control functions in the same way as the mini call system. However, the system does not use the mini call network.

The remote control sends a radio signal (FM) to the receiver. In turn, the receiver sends a start/stop signal to the accessory electronic module (AEM) (4/78).

The range of the remote control is approximately 400 meters but varies depending on the other conditions.