LEMON Manuals: Even more car manuals for everyone
Home >> Volvo >> 2003 >> V70 Base, 2.5 59 >> Repair and Diagnosis >> Engine Performance >> Engine Control Systems >> Alarm System, Control Modules, Engine Management Systems - Design And Function >> Central Electronic Module (CEM) (2001-2004) >> Function >> Headlamps

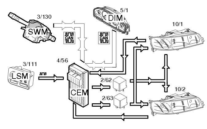
Central Electronic Module (CEM) (2001-2004): Function: Headlamps

Fig 1: Headlamp Input And Output Signals
GLL105953Courtesy of VOLVO CARS OF NORTH AMERICA.

Depending on the position of the knob, the light switch module (LSM) (3/111) transmits information via serial communication to the central electronic module (CEM) to turn on low beam. The central electronic module (CEM) (4/56) then transmits a control signal to activate the low beam relay (2/62). The bulbs are then supplied with power.

To change to high beam, the left-hand control stalk is pulled towards the steering wheel. The control area network (CAN) signal from the steering wheel module (SWM) (3/130) is transmitted to the central electronic module (CEM) which activates the high beam relay (2/63) and supplies power to the high beam. For Bi-Xenon lamps, the position of the reflector is also changed so that the Xenon lamp is on at high beam.

The central electronic module (CEM) also transmits a CAN signal to the driver information module (DIM) (5/1) to light the indicator lamp for high beam.

There is a Limp Home function that ensures that low beam still works if there is a fault in the control area network (CAN). For Bi-Xenon lamps the beam is then set to the shortest range.