LEMON Manuals: Even more car manuals for everyone
Home >> Volvo >> 2003 >> V70 Base, 2.5 59 >> Repair and Diagnosis >> Engine Performance >> Engine Control Systems >> Alarm System, Control Modules, Engine Management Systems - Design And Function >> Brake Control System (2002-2007) >> Function >> Traction Control

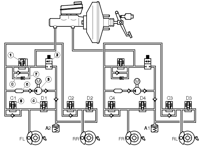
Traction Control

Fig 1: Traction Control
GLL106636Courtesy of VOLVO CARS OF NORTH AMERICA.

Components 

  1. Separation valve, normally open
  2. Electronic shuttle valve, normally closed
  3. Hydraulic pump
  4. Outlet valve, normally closed
  5. Inlet valve, normally open
  6. Pressure equalizer
  7. By-pass valve
  8. Non-return valve.

Traction control is integrated in the steering wheel bracket.

The system is mainly designed to assist with moving off on slippery surfaces at speeds up to approximately 60 km/h. Traction control has only a very limited effect at speeds over 60 km/h.

The traction control function is always engaged when the ignition is switched on. The function can be disengaged (model years 1999-2002 only) using the STC/DSTC switch, which is located on the lower section of the climate control module (CCM).

If the brake control module (BCM) registers, via the front wheel sensors, that one of the driven wheels is spinning faster than the other, the separation valve (1) closes and the hydraulic pump (3) starts so that the brake fluid is pumped to the brake caliper of the slipping wheel. Pressure builds up in the brake circuit and the brakes are applied as much as required so that the drive force is distributed between the driven wheels. The wheel which has the best traction receives the most driven force against the surface. This process is independent of engine output.

On cars with traction control, the brake control module (BCM) continually registers brake usage and calculates the temperatures of the front wheel brake discs. If traction control is engaged and the calculated temperature is too high (approximately 450 °C), traction control cuts out and the wheel spin warning indicator lights (applies to model year 1999-2002). From model year 2003, the general warning lamp (yellow) lights, and a text is displayed in the combined instrument panel. A diagnostic trouble code (DTC) is stored in the brake control module (BCM). Traction control is blocked to prevent the brakes from overheating. The light goes out once the calculated temperature falls below approximately 300 °C and traction control is engaged again. However, the ABS function is always available. Information about the calculated temperature of the brake discs is in the brake control module (BCM) as long as the 30-supply is connected. If the brake system has been used too hard, this may also cause high brake temperatures.



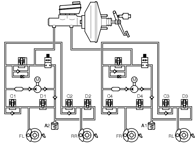
No traction control 

Fig 1: Traction Control - No Traction Control
GLL106650Courtesy of VOLVO CARS OF NORTH AMERICA.

When the driven wheels are not spinning the brake system is unaffected (i. e. the master cylinder is in the rest position and the connections between the brake fluid reservoir and the rest of the hydraulic system are open). There is no pressure in the system. In the ABS hydraulic modulator valve block, the hydraulic valves are in their rest position. In other words, the inlet valves and the separation valves are open and the outlet valves closed.

Traction control when one or both driven wheels spin 

Fig 2: Traction Control - Traction Control When One Or Both Driven Wheels Spin
GLL106652Courtesy of VOLVO CARS OF NORTH AMERICA.

If the car moves off and one or both driven wheels are threatening to slip, the brake control module (BCM) detects this by comparing the signals from the wheel sensors with a calculated reference speed. The control module closes one or both separation valves and the hydraulic pump starts. The separation valve blocks the connection between the pump pressure side and the master cylinder primary circuit /secondary circuit. The inlet valve for the non-spinning wheel closes so that the brake is not applied on that wheel. The hydraulic pump draws brake fluid from the brake fluid reservoir via the electronic shuttle valve and increases the pressure until the by-pass valve opens. The hydraulic pressure reaches the spinning wheel and slows down the wheel so that the driven force is distributed between the driven wheels so that the wheel with the best traction receives the most driven force.

As the pump supplies a greater flow than required by traction control, the excess brake fluid is drained off by the by-pass valve for the master cylinder or is drawn directly up by the pump.

If traction control is manually disengaged (model tears 1999-2002) it can be re-engaged using the switch while the wheels are spinning. The function then starts more softly than normal.

The inlet valve closes as soon as the spinning wheel has been slowed down by the brake to a relatively normal speed. Depending on the acceleration of the wheel, the outlet valve opens (brake fluid flows back to the suction side of the pump) so that the pressure in the brake circuit drops or the outlet valve remains closed to maintain the pressure (constant pressure). The outlet valve closes to increase the pressure in the brake circuit, the inlet valve opens and the pressure rises in the brake circuit.

This control brakes the wheel in proportion to optimum slippage until one of the following occurs:

If the rear wheels lock during traction control (for example the parking brake is applied), the brake control module (BCM) stops traction control to allow ABS to cut-in. The traction control lamp lights (applies to model years 1999-2002).

The separation valve is activated during traction control.

Activating the brakes, which is registered by the brake control module (BCM) via the signal from the stop (brake) lamp switch, enables the traction control to be interrupted and the separation valve to open. The electronic shuttle valve closes, so that the pump is unable to draw brake fluid from the master cylinder. The hydraulic modulator now operates as a normal ABS hydraulic modulator.

A difference in speed between the driven wheels requires traction control. This difference varies with the speed of the car. When the vehicle speed is 0 km/h, a difference in speed of 8 km/h between the driven wheels is required for traction control to function. At a vehicle speed of 20 km/h, a difference of 18 km/h, and at 40 km/h a difference of 25 km/h are required. At higher speeds the differences required between the driven wheel speeds is so great that in practice traction control does not function above 60 km/h.