LEMON Manuals: Even more car manuals for everyone
Home >> Volvo >> 2003 >> V70 Base, 2.4 58 >> Repair and Diagnosis >> Steering >> Steering Control Systems >> Bulbs, Control Modules, Charging - Design And Function >> Rear Electronic Module (Rem) (2001-2004) >> Function >> Parking assistance

Parking assistance

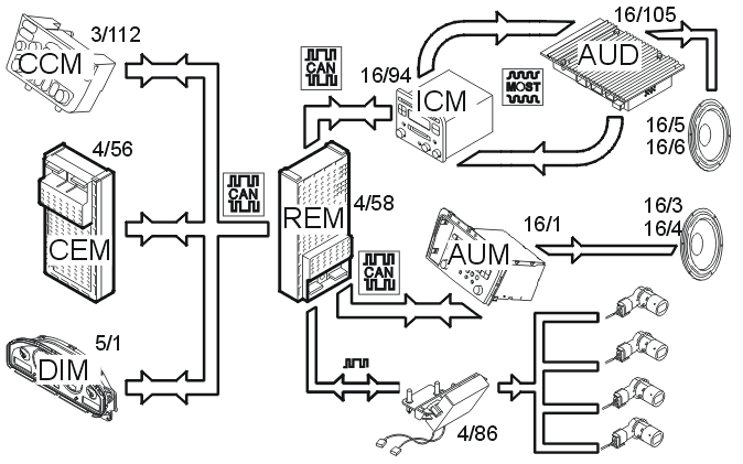
Fig 1: Identifying Parking Assistance Input And Output Signals
GLL149256Courtesy of VOLVO CARS OF NORTH AMERICA.

The back-up (reverse) warning system is activated by pressing the switch on the climate control module (CCM) (3/112). Information about the position of the switch is sent via the Control area network (CAN) to the rear electronic module (REM) (4/58). When back-up (reverse) warning is selected, this is confirmed by the rear electronic module (REM) sending a signal back to the climate control module (CCM) to light the LED in the switch.

The rear electronic module (REM) also receives information via the Control area network (CAN) from the central electronic module (CEM) (4/56) about:

The parking assistance system can detect nearby objects when the ignition is on in position II and back-up gear (R) is selected. The parking assistance system is deactivated automatically when the gear selector lever is moved from (R) to any other position.

When the conditions for activating the back-up (reverse) warning are met, the rear electronic module (REM) sends data via serial communication to the parking assistance module (PAM) (4/86). The parking assistance module (PAM) receives signals from the back-up (reversing) warning sensors. The parking assistance module (PAM) sends the signal when there is an object within 1.5 meters of the rear of the car.