LEMON Manuals: Even more car manuals for everyone
Home >> Volvo >> 1984 >> 760 Base >> Repair and Diagnosis >> Engine Performance >> System >> Fuel Injection System - Diesel >> Testing >> Glow Plug System >> Non-Turbo Models

Non-Turbo Models

  1. Connect 12-volt test lamp between glow plug terminal and ground. Turn ignition on. Check test lamp and indicator light on instrument panel. If both lights are out, control unit is defective. Go to step 9. Control unit is under left side of instrument panel.
  2. If indicator lamp is on but test lamp is out, go to step 11 and check glow plug relay. If indicator light is out, but test lamp is on, go to step 13) and check coolant temperature sender or control unit.
  3. If both indicator light and test lamp are on, check the amount of time they stay on. Indicator light time should vary from 0-45 seconds with coolant temperature.
  4. Test lamp should stay on 10-25 seconds longer than indicator. If "ON" time is to short, repeat test with a new temperature sender and/or control unit.
  5. Check operation with starter motor operating. Test lamp should light, indicating voltage at glow plugs. If test lamp does not light, check voltage with at terminal 50 (Blue/Yellow wire) of control unit.
  6. If there is voltage, control unit is defective. If no voltage, check for open circuit between connector and control unit.
  7. If test light was on during starter operation, check glow plugs individually. Place key switch in position "O". Remove bar between glow plug terminals.
  8. Connect test lamp across battery positive terminal and a glow plug. If light is out at one or more glow plugs, glow plugs are faulty. If test lamp and indicator fail to light, replace control unit.
  9. If indicator light and test lamp were both out in step 1), check terminal 15 (Blue/Red wire) of control unit for voltage (do not disconnect). If no voltage, check for open circuit between fuse box and control unit.
  10. Check ground terminal 31 (Black wire) of control unit. Connect test lamp to battery positive terminal and terminal 31. If lamp does not light, check for faulty ground. If voltage, ground circuit is good but control unit is defective.
  11. If indicator light is on, but test lamp is out when ignition is turned on in step 2), check terminal 86 (Red wire) of glow plug relay for voltage. Test lamp should light with key on.
  12. Connect test lamp across battery positive terminal and relay ground (Black) wire. Voltage indicates faulty glow plug relay. No voltage indicates incorrect ground connection. Check terminal G (Blue wire) of control unit for voltage. No voltage indicates faulty control unit.
  13. If indicator light is out, but test lamp is on in step 2), this usually indicates a failure of either the temperature sender, wiring harness, or control unit.
  14. Disconnect wire at temperature sender. Indicator light should now be on. If so, this indicates circuit from sender to indicator light is okay, but sender is defective.
  15. If indicator lamp is still out after temperature sender is replaced, check ground connection at terminal K (Yellow wire) of control unit for voltage (connect test lamp from battery positive terminal to terminal K).
  16. If voltage is indicated, indicator light on instrument panel may be defective, or there is a defective wire between control unit and indicator light, or printed circuit is faulty.
  17. If no voltage exists, either the control unit is defective or wire between temperature sender and control unit is grounded.
  18. If indicator light comes on when engine is warm, disconnect wire at temperature sender and ground it. Turn key switch to driving position "2" and check indicator light.
  19. If light is on, there is an open circuit in wire between temperature sender and control unit or control unit is defective. If indicator light is out, temperature sender is faulty.
NOTE: Testing procedures for turbo diesel models are not available.
Fig 1: GL Diesel Glow Plug System Schematic
G34687
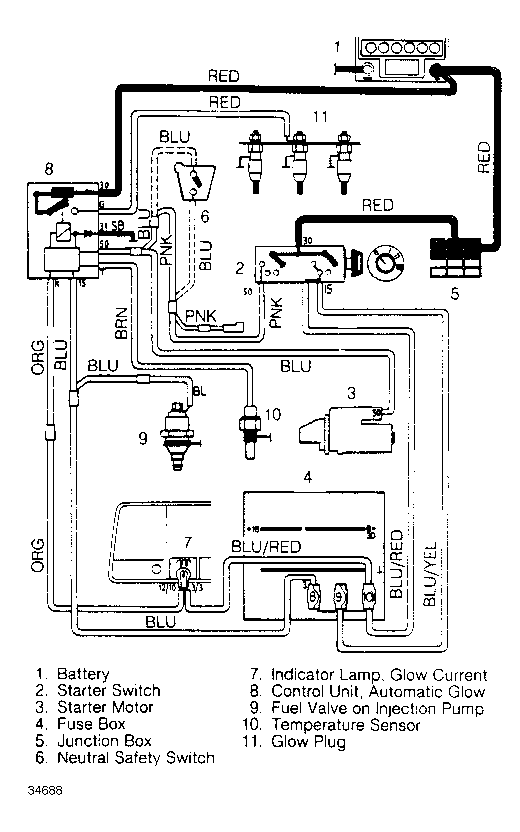
Fig 2: 760 GLE Turbo Diesel Glow Plug System Schematic
G34688