LEMON Manuals: Even more car manuals for everyone
Home >> Toyota >> 2017 >> Prius Prime Advanced >> Repair and Diagnosis >> Engine Performance >> System >> Engine Control System - System & Circuit Tests >> SFI System >> VC Output Circuit [09/2016 - ] >> Procedure

VC Output Circuit [09/2016 - ]: Procedure

  1. CHECK TECHSTREAM 
    1. Connect the Techstream to the DLC3.
    2. Turn the power switch on (IG).
    3. Turn the Techstream on.
    4. Check the communication between the Techstream and ECM.

      HINT: 

      Communication can be checked by using the Data List item Engine.

      Result

      Result Proceed to
      Communication is not possible A
      Communication is possible B

    Result: 

    PROCEED TO NEXT SUSPECTED AREA SHOWN IN PROBLEM SYMPTOMS TABLE. Refer to  PROBLEM SYMPTOMS TABLE [09/2016 - ] 

    Result: 

    See step  2

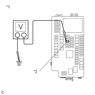
  2. CHECK EFI NO. 2 FUSE VOLTAGE 
    GTY608368Courtesy of © TOYOTA, LICENSE AGREEMENT TMS1002
    *1 No. 1 Engine Room Relay Block and No. 1 Junction Block Assembly
    *2 EFI NO. 2 Fuse
    1. Turn the power switch on (IG).
    2. Measure the voltage according to the value (s) in the table below.

      Standard Voltage

      Tester Connection Condition Specified Condition
      1 (EFI NO. 2 fuse) - Body ground Power switch on (IG) 11 to 14 V

      HINT: 

      • Check the fuse with it installed to the No. 1 engine room relay block and No. 1 junction block assembly.
      • If the result is not as specified, since current is not flowing to the +B and +B2 terminals of the ECM, the system may not be started.

      Result

      Proceed to
      OK
      NG

    Result: 

    NG 

    GO TO ECM POWER SOURCE CIRCUIT. Refer to  ECM Power Source Circuit [09/2016 - 07/2020]  , or refer to  ECM Power Source Circuit [07/2020 - ]  

    Result: 

    OK 

    See step  3

  3. CHECK CONNECTION BETWEEN TECHSTREAM AND ECM (THROTTLE POSITION SENSOR) 
    1. Disconnect the throttle body assembly connector.
    2. Turn the power switch on (IG).
    3. Turn the Techstream on.
    4. Check the communication between the Techstream and ECM.

      HINT: 

      Communication can be checked by using the Data List item Engine.

      Result

      Result Proceed to
      Communication is not possible A
      Communication is possible B

      HINT: 

      Perform "Inspection After Repair" after replacing the throttle body assembly.

      Refer to INITIALIZATION [09/2016 - 12/2018] , or refer to INITIALIZATION [12/2018 - ]

    Result: 

    REPLACE THROTTLE BODY ASSEMBLY. Refer to  REMOVAL [09/2016 - ] 

    Result: 

    See step  4

  4. CHECK CONNECTION BETWEEN TECHSTREAM AND ECM (CAMSHAFT POSITION SENSOR) 
    1. Disconnect the camshaft position sensor connector.
    2. Turn the power switch on (IG).
    3. Turn the Techstream on.
    4. Check the communication between the Techstream and ECM.

      HINT: 

      Communication can be checked by using the Data List item Engine.

      Result

      Result Proceed to
      Communication is not possible A
      Communication is possible B

    Result: 

    REPLACE CAMSHAFT POSITION SENSOR. Refer to  REMOVAL [09/2016 - ] 

    Result: 

    See step  5

  5. CHECK CONNECTION BETWEEN TECHSTREAM AND ECM (MANIFOLD ABSOLUTE PRESSURE SENSOR) 
    1. Disconnect the manifold absolute pressure sensor connector.
    2. Turn the power switch on (IG).
    3. Turn the Techstream on.
    4. Check the communication between the Techstream and ECM.

      HINT: 

      Communication can be checked by using the Data List item Engine.

      Result

      Result Proceed to
      Communication is not possible A
      Communication is possible B

    Result: 

    REPLACE MANIFOLD ABSOLUTE PRESSURE SENSOR. Refer to  REMOVAL [09/2016 - ] 

    Result: 

    See step  6

  6. CHECK CONNECTION BETWEEN TECHSTREAM AND ECM (CANISTER PUMP MODULE) 
    1. Disconnect the canister pump module connector.
    2. Turn the power switch on (IG).
    3. Turn the Techstream on.
    4. Check the communication between the Techstream and ECM.

      HINT: 

      Communication can be checked by using the Data List item Engine.

      Result

      Result Proceed to
      Communication is not possible A
      Communication is possible B

    Result: 

    REPLACE CANISTER PUMP MODULE. Refer to  REMOVAL [09/2016 - ] 

    Result: 

    See step  7

  7. CHECK CONNECTION BETWEEN TECHSTREAM AND ECM (FUEL TANK PRESSURE SENSOR) 
    1. Disconnect the fuel tank pressure sensor connector.
    2. Turn the power switch on (IG).
    3. Turn the Techstream on.
    4. Check the communication between the Techstream and ECM.

      HINT: 

      Communication can be checked by using the Data List item Engine.

      Result

      Result Proceed to
      Communication is not possible A
      Communication is possible B

    Result: 

    REPLACE FUEL TANK PRESSURE SENSOR. Refer to  REMOVAL [09/2016 - 12/2018]  , or refer to  REMOVAL [12/2018 - 05/2019]  , or refer to  REMOVAL [05/2019 - ] 

    Result: 

    See step  8

  8. CHECK HARNESS AND CONNECTOR 
    1. Disconnect the throttle body assembly connector.
    2. Disconnect the crankshaft position sensor connector.
    3. Disconnect the manifold absolute pressure sensor connector.
    4. Disconnect the canister pump module connector.
    5. Disconnect the fuel tank pressure sensor connector.
    6. Disconnect the ECM connectors.
    7. Measure the resistance according to the value (s) in the table below.

      Standard Resistance

      Tester Connection Condition Specified Condition
      C31-134 (VCTA) - Body ground Always 10 kΩ or higher
      C31-116 (VCV1) - Body ground Always 10 kΩ or higher
      C31-77 (VCPM) - Body ground Always 10 kΩ or higher
      A31-55 (VCPP) - Body ground Always 10 kΩ or higher
      C31-92 (VPTK) - Body ground Always 10 kΩ or higher
      A31-2 (+B) - 1 (EFI NO. 2 fuse) Always Below 1 Ω
      A31-3 (+B2) - 1 (EFI NO. 2 fuse) Always Below 1 Ω
      A31-2 (+B) - Body ground Always 10 kΩ or higher
      A31-3 (+B2) - Body ground Always 10 kΩ or higher

      Result

      Proceed to
      OK
      NG

    Result: 

    OK 

    REPLACE ECM. Refer to  REMOVAL [09/2016 - 07/2020]  , or refer to  REMOVAL [07/2020 - ] 

    Result: 

    NG 

    REPAIR OR REPLACE HARNESS OR CONNECTOR