LEMON Manuals: Even more car manuals for everyone
Home >> Toyota >> 2015 >> Prius Two >> Repair and Diagnosis >> External Pages >> Different variant/trim >> Section 72 (Plug-In Charge Control System - Diagnostic Codes & Circuit Tests (Plug-In)) >> Plug-In Charge Control System >> DTC P0D20-422: Charger Relay Stuck Open [08/2014 - ] >> Wiring Diagram

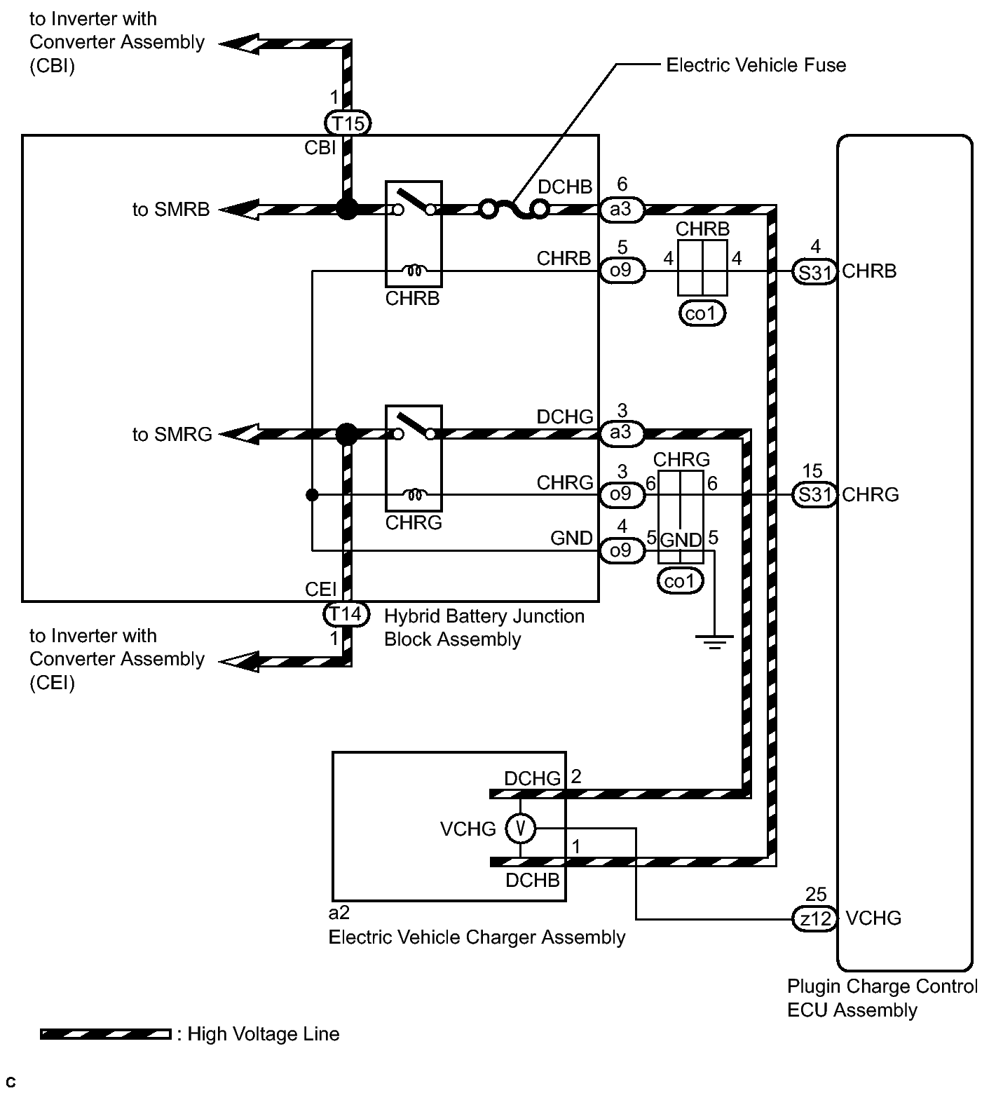
DTC P0D20-422: Charger Relay Stuck Open [08/2014 - ]: Wiring Diagram

WARNING: This page is about a different variant/trim than selected.
Fig 1: Charger Relay Wiring Diagram
GTY444147Courtesy of © TOYOTA, LICENSE AGREEMENT TMS1002