LEMON Manuals: Even more car manuals for everyone
Home >> Toyota >> 2009 >> Land Cruiser >> Repair and Diagnosis >> Brakes >> Traction Control >> Brake Control/Dynamic Control System >> Relay >> On-Vehicle Inspection

On-Vehicle Inspection

  1. CHECK BRK LP RELAY 
    1. Remove the BRK LP relay from the engine room relay block.
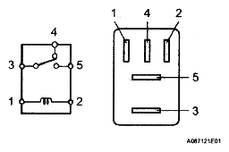
    2. Measure the resistance according to the value(s) in the table below.

      Standard Resistance 

      STANDARD RESISTANCE SPECIFICATION

      Tester Connection Condition Specified Condition
      3 - 4 Battery positive (+) voltage applied to terminal 1 and battery negative (-) voltage to terminal 2 10 kΩ or higher
      Battery positive (+) voltage not applied to terminal 1 and battery negative (-) voltage applied to terminal 2 Below 1 Ω
      3 - 5 Battery positive (+) voltage applied to terminal 1 and battery negative (-) voltage to terminal 2 Below 1 Ω
      Battery positive (+) voltage not applied to terminal 1 and battery negative (-) voltage applied to terminal 2 10 kΩ or higher
      Fig 1: Checking BRK LP Relay
      G04975259Courtesy of © TOYOTA, LICENSE AGREEMENT TMS1002

      If the result is not as specified, replace the relay.

    3. Install the BRK LP relay.