LEMON Manuals: Even more car manuals for everyone
Home >> Toyota >> 2007 >> Matrix Base, Automatic >> Repair and Diagnosis >> Engine Performance >> Engine Control System (1ZZ-FE) >> SFI System >> MIL Circuit >> Wiring Diagram

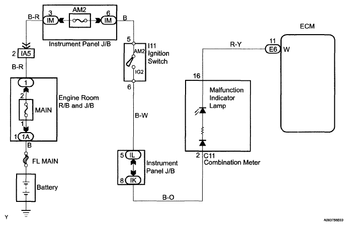
MIL Circuit: Wiring Diagram

Fig 1: Malfunction Indicator Lamp Wiring Diagram
G05232945Courtesy of © TOYOTA, LICENSE AGREEMENT TMS1002