LEMON Manuals: Even more car manuals for everyone
Home >> Toyota >> 2007 >> Matrix Base, Automatic >> Repair and Diagnosis >> Engine Performance >> Engine Control System (1ZZ-FE) >> SFI System >> DTC P0037 Oxygen Sensor Heater Control Circuit Low (Bank 1 Sensor 2); DTC P0038 Oxygen Sensor Heater Control Circuit High (Bank 1 Sensor 2) >> Inspection Procedure

Inspection Procedure

HINT:

Read freeze frame data using an intelligent tester or OBD II scan tool. The ECM records vehicle and driving condition information as freeze frame data the moment a DTC is stored. When troubleshooting, freeze frame data can be helpful in determining whether the vehicle was running or stopped, whether the engine was warmed up or not, whether the air/fuel ratio was lean or rich, as well as other data recorded at the time of a malfunction.

  1. INSPECT HEATED OXYGEN SENSOR (HEATER RESISTANCE) 
    1. Disconnect the H8 Heated Oxygen (HO2) sensor connector.
    2. Measure the resistance between the terminals of the HO2 sensor connector.

      Standard resistance 

      RESISTANCE SPECIFICATIONS

      Tester Connections Specified Conditions
      HT (2) - + B(1) Between 11 Ω and 16 Ω at 20°C (68°F)
      HT (2) - E1 (3) 10 kΩ or higher
    3. Reconnect the HO2 sensor connector.
      Fig 1: Identifying HO2 Sensor Connector Terminals
      G05232700Courtesy of © TOYOTA, LICENSE AGREEMENT TMS1002

    NG: REPLACE HEATED OXYGEN SENSOR 

    OK : Go to Next Step 

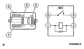
  2. INSPECT EFI RELAY 
    Fig 2: Inspecting EFI Relay
    G05232701Courtesy of © TOYOTA, LICENSE AGREEMENT TMS1002
    1. Remove the EFI relay from the engine room R/B.
    2. Check the EFI relay resistance.

      Standard resistance 

      RESISTANCE SPECIFICATIONS

      Tester Connections Specified Conditions
      3 - 5 10 kΩ or higher
      3 - 5 Below 1 Ω (when battery voltage applied to terminals 1 and 2)
    3. Reinstall the EFI relay.

    NG: REPLACE EFI RELAY 

    OK : Go to Next Step 

  3. INSPECT ECM (HT1B VOLTAGE) 
    1. Turn the ignition switch to ON.
    2. Measure the voltage between the terminals of the E4 ECM connector.
      Fig 3: Identifying E4 ECM Connector Terminals
      G05192360Courtesy of © TOYOTA, LICENSE AGREEMENT TMS1002

      Standard voltage 

      STANDARD VOLTAGE SPECIFICATIONS

      Tester Connections Specified Conditions
      HT1B (E4-21) - E03 (E4-6) Between 9 V and 14 V

    OK : REPLACE ECM 

    NG: Go to Next Step 

  4. CHECK HARNESS AND CONNECTOR 
    1. Check the harness and connector between the ECM and HO2 sensor.
      1. Disconnect the H8 HO2 sensor connector.
      2. Disconnect the E4 ECM connector.
      3. Check the resistance.

        Standard resistance (Check for open) 

        STANDARD RESISTANCE SPECIFICATIONS FOR OPEN

        Tester Connections Specified Conditions
        HT (H8-2) - HT1 B(E4-21) Below 1 Ω

        Standard resistance (Check for short) 

        STANDARD RESISTANCE SPECIFICATIONS (FOR SHORT)

        Tester Connections Specified Conditions
        HT (H8-2) or HT1B (E4-21) - Body ground 10 kΩ or higher
      4. Reconnect the HO2 sensor connector.
      5. Reconnect the ECM connector.
        Fig 4: Identifying HO2 Sensor Connector Terminals
        G05192361Courtesy of © TOYOTA, LICENSE AGREEMENT TMS1002
    2. Check the harness and connector between the HO2 sensor and EFI relay.
      1. Inspect the EFI2 fuse.
        • Remove the EFI2 fuse from the engine room R/B.
        • Check the EFI2 fuse resistance.

          Standard resistance: 

          Below 1 Ω 

        • Reinstall the EFI2 fuse.
          Fig 5: Identifying EFI Relay Location
          G05192356Courtesy of © TOYOTA, LICENSE AGREEMENT TMS1002
      2. Disconnect the H8 HO2 sensor connector.
      3. Remove the EFI relay from the engine room R/B.
      4. Check the resistance.

        Standard resistance (Check for open) 

        STANDARD RESISTANCE SPECIFICATIONS FOR OPEN

        Tester Connections Specified Conditions
        +B (H8-1) - EFI relay (3) Below 1 Ω

        Standard resistance (Check for short) 

        STANDARD RESISTANCE SPECIFICATIONS (FOR SHORT)

        Tester Connections Specified Conditions
        +B (H8-1) or EFI relay (3) - Body ground 10 kΩ or higher
      5. Reconnect the HO2 sensor connector.
      6. Reinstall the EFI relay.

    NG: REPAIR OR REPLACE HARNESS OR CONNECTOR 

    OK : REPLACE ECM