LEMON Manuals: Even more car manuals for everyone
Home >> Toyota >> 2007 >> FJ Cruiser 4WD, Part Time >> Repair and Diagnosis >> Engine Performance >> Engine Control System >> SFI System >> ACIS Control Circuit >> Wiring Diagram

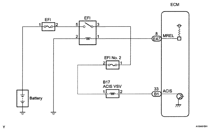
ACIS Control Circuit: Wiring Diagram

Fig 1: Identifying ACIS Control Wiring Diagram
G05108937Courtesy of © TOYOTA, LICENSE AGREEMENT TMS1002