LEMON Manuals: Even more car manuals for everyone
Home >> Toyota >> 2006 >> Matrix Base, FWD, Automatic >> Repair and Diagnosis >> Engine Performance >> System >> Engine Control System (1ZZ-FE) - SFI System (For 2WD) - DTC P043E Through P2A00 >> DTC P2118 Throttle Actuator Control Motor Current Range / Performance >> Wiring Diagram

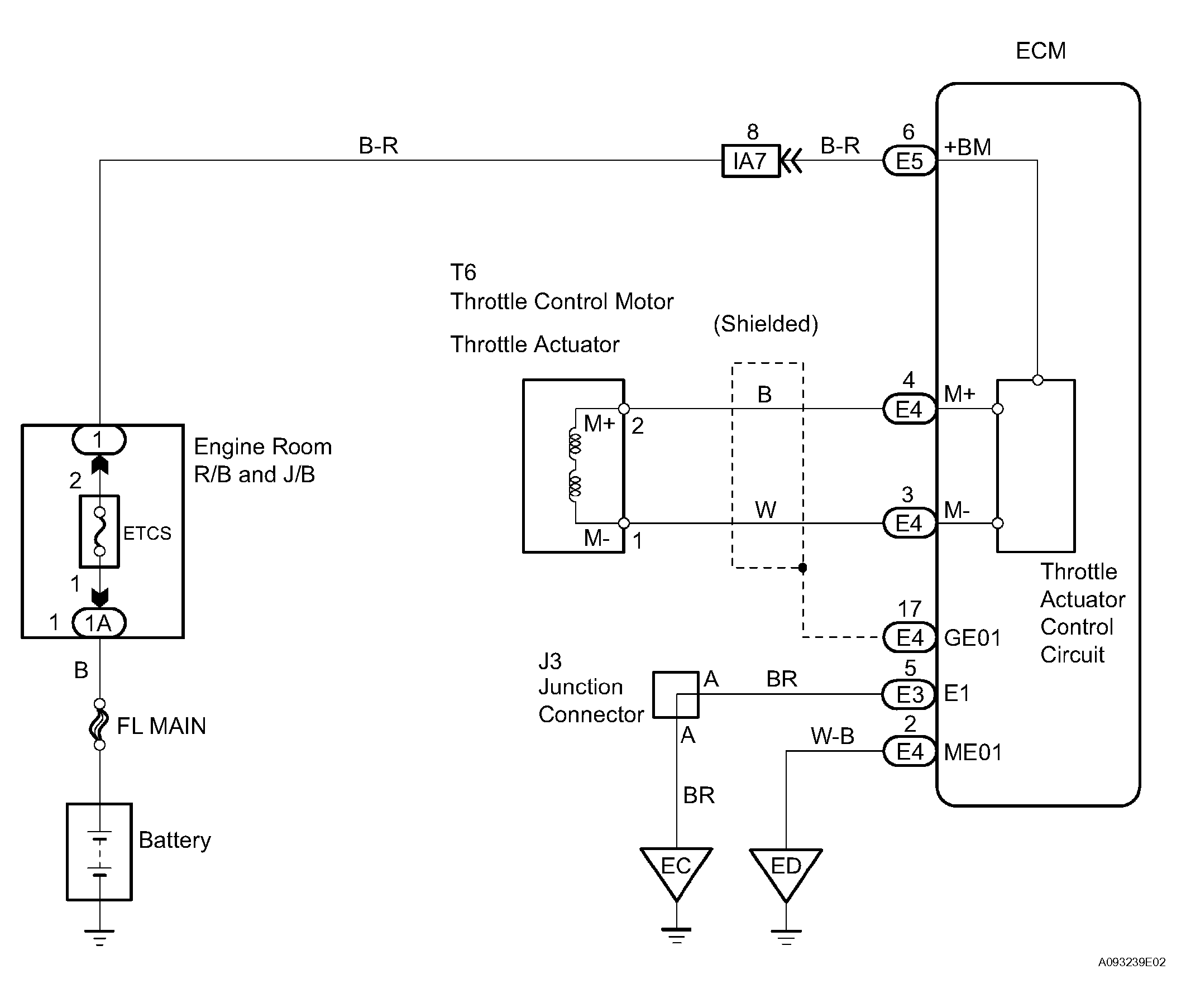
DTC P2118 Throttle Actuator Control Motor Current Range / Performance: Wiring Diagram

Fig 1: Throttle Actuator Control Motor Current Range/Performance (Fail Safe) - Wiring Diagram
G04459942Courtesy of © TOYOTA, LICENSE AGREEMENT TMS1002