LEMON Manuals: Even more car manuals for everyone
Home >> Toyota >> 2006 >> Matrix Base, 4WD >> Repair and Diagnosis >> Engine Performance >> Testing & Diagnosis >> Engine Control System (1ZZ-FE) - SFI System (For 2WD) - Introduction, System & Circuit Checks >> EVAP System >> Monitor Result

Monitor Result

Refer to detailed information (See READINESS MONITOR DRIVE PATTERN ).

The test value and test limit information are described as shown in TID $02: EVAP SYSTEM (KEY-OFF MONITOR) - MONITOR RESULT . Check the monitor result and test values after performing the monitor drive pattern (Refer to "Confirmation Monitor").

  1. Key - off

    TID $02: EVAP system (Key-off monitor) 

    TID $02: EVAP SYSTEM (KEY-OFF MONITOR) - MONITOR RESULT

    TLT CID Unit Conversion Description of Test Data Description of Test Limit
    1 $01 Multiplied by 0.0156 subtract 2 (kPa) Test value for small leak (P0456):)
    Refer to (1)
    Malfunction criteria (0 kPa)
    1 $02 Multiplied by 0.0156 subtract 2 (kPa) Test value for gross leak (P0455):
    Refer to (1)
    Malfunction criteria (0 kPa)
    1 $03 Multiplied by 0.0156 subtract 2 (kPa) Test value for vacuum pump stuck OFF (P2401):
    Refer to (1)
    Malfunction criteria (0 kPa)
    1 $04 Multiplied by 0.0156 subtract 2 (kPa) Test value for vacuum pump stuck ON (P2402):
    Refer to (1)
    Malfunction criteria (0 kPa)
    1 $05 Multiplied by 0.0156 subtract 2 (kPa) Test value for vent valve stuck OFF (vent) (P2420):
    Refer to (1)
    Malfunction criteria (0 kPa)
    1 $06 Multiplied by 0.0156 subtract 2 (kPa) Test value for vent valve stuck ON (closed) (P2419):
    Refer to (1)
    Malfunction criteria (0 kPa)
    1 $07 Multiplied by 0.0156 subtract 2 (kPa) Test value for 0.02 inch orifice low flow (P043E):
    Refer to (1)
    Malfunction criteria (0 kPa)
    1 $08 Multiplied by 0.0156 subtract 2 (kPa) Test value for 0.02 inch orifice high flow (P043F):
    Refer to (1)
    Malfunction criteria (0 kPa)
    1 $11 Multiplied by 0.0156 subtract 2 (kPa) Test value for purge VSV stuck close (P0441):
    Refer to (1)
    Malfunction criteria (0 kPa)
    1 $12 Multiplied by 0.0156 subtract 2 (kPa) Test value for purge VSV stuck open (P0441):
    Refer to (1)
    Malfunction criteria (0 kPa)
    1 $13 Multiplied by 0.0156 subtract 2 (kPa) Test value for purge flow (P0441):
    Refer to (1)
    Malfunction criteria (0 kPa)
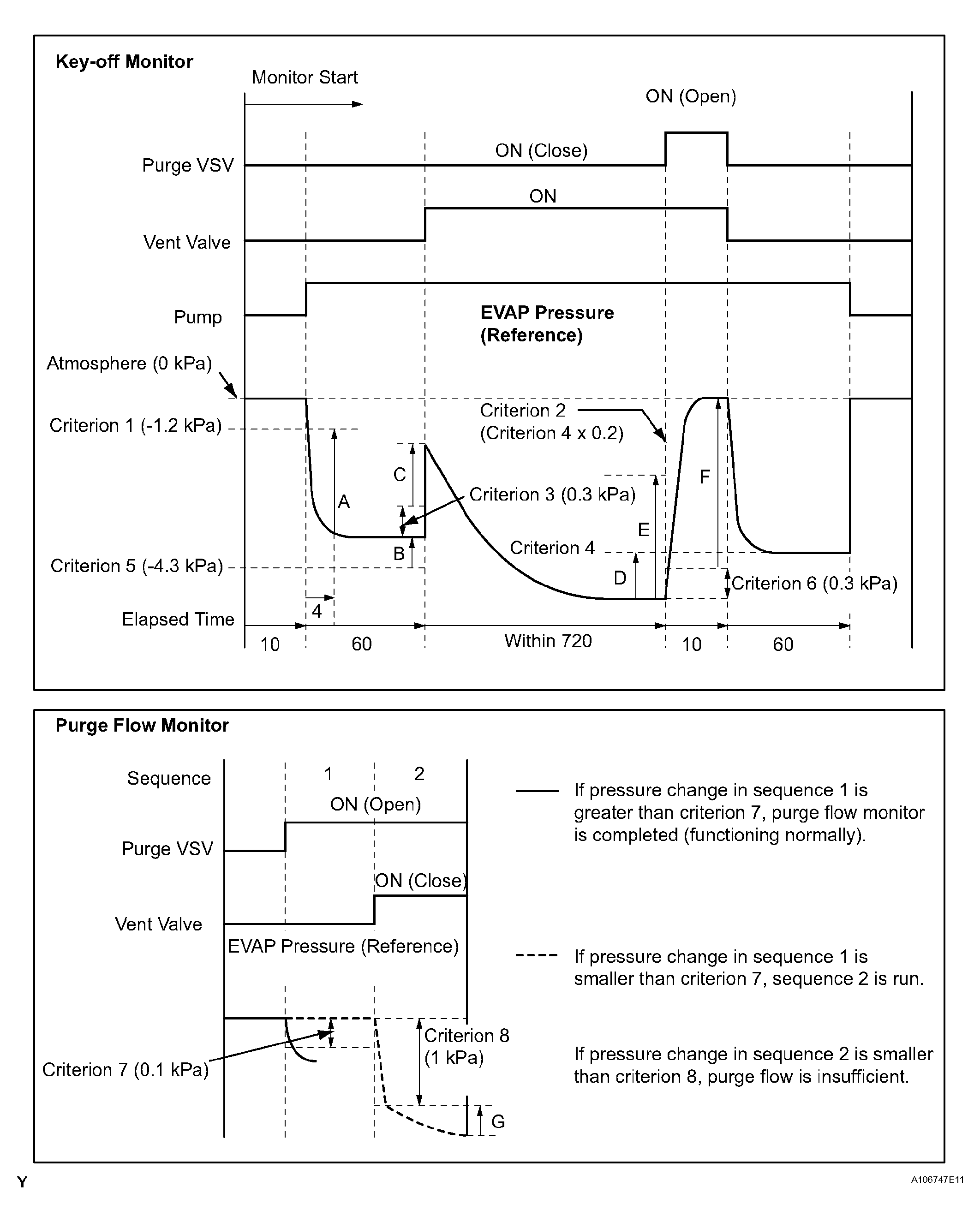
    (1) Pressures A to G are indicated as shown in the following diagram below.
Fig 1: Key Off And Purge Flow Monitor Graph
G04460037Courtesy of © TOYOTA, LICENSE AGREEMENT TMS1002