LEMON Manuals: Even more car manuals for everyone
Home >> Toyota >> 2006 >> Land Cruiser >> Repair and Diagnosis >> Engine Performance >> System >> Engine Control System - System And Component Testing >> Cranking Holding Function Circuit >> Description

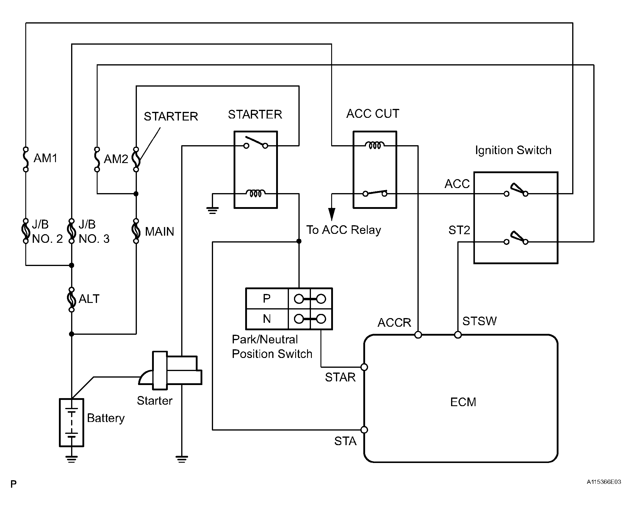
Cranking Holding Function Circuit: Description

The starter is controlled by the ECM. When the ECM detects a start signal (STSW) from the ignition switch, this system monitors the engine speed (NE) and continues to operate the starter until it has determined that the engine has started (engine speed reaches approximately 500 rpm). If the engine is already running and the ignition switch is turned to START, the ECM will not operate the starter.

Fig 1: Cranking Holding Function Circuit Description (1 Of 2)
G04435496Courtesy of © TOYOTA, LICENSE AGREEMENT TMS1002
Fig 2: Cranking Holding Function Circuit Description (2 Of 2)
G04435497Courtesy of © TOYOTA, LICENSE AGREEMENT TMS1002