LEMON Manuals: Even more car manuals for everyone
Home >> Toyota >> 2005 >> Prius >> Repair and Diagnosis >> Transmission >> Transmission Control Systems >> Transmission Control System (Parking Lock Control) - Diagnostics >> Shift Control System (Parking Lock Control) >> DTC C2307: Power Source Malfunction >> Wiring Diagram

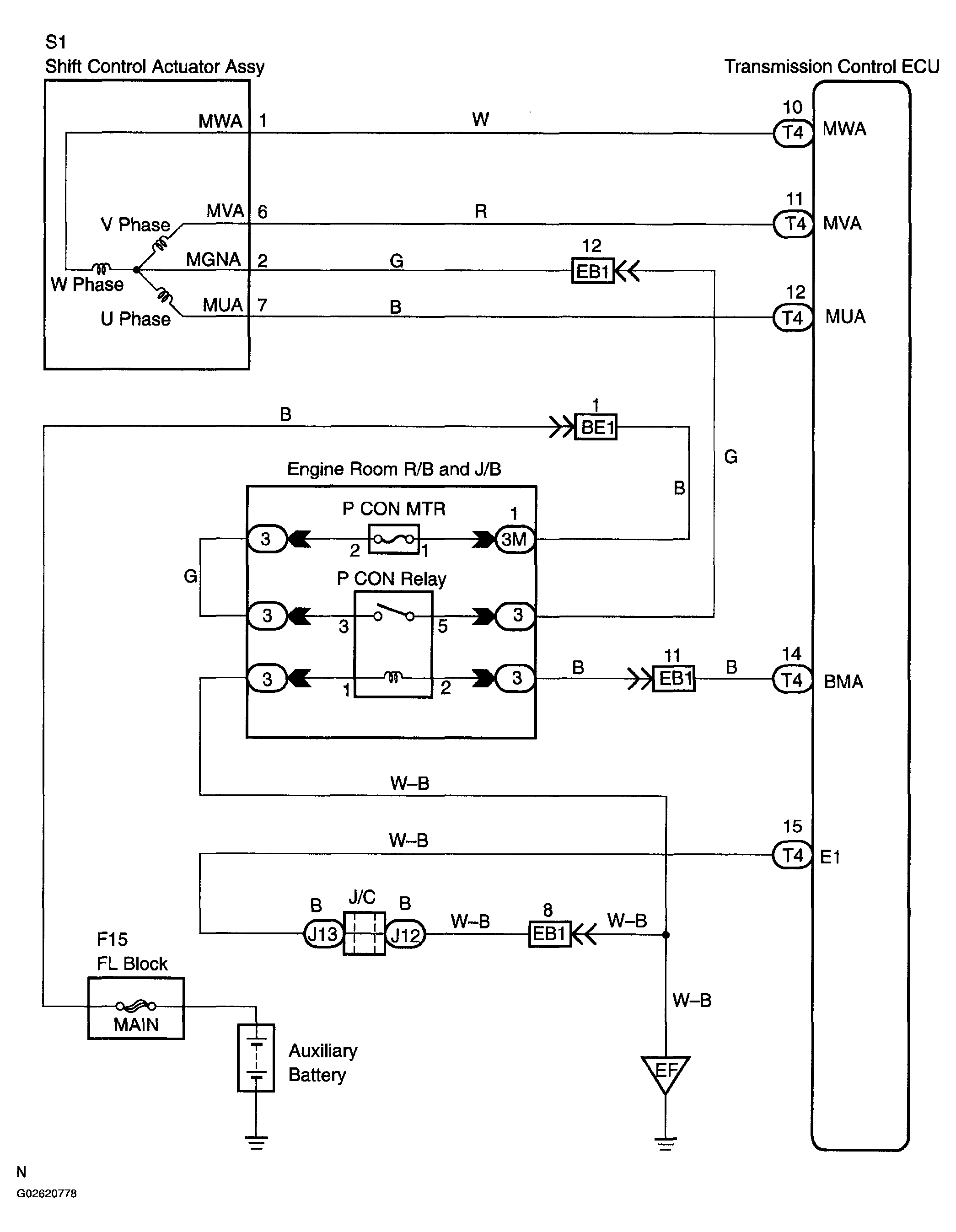
DTC C2307: Power Source Malfunction: Wiring Diagram

Fig 1: Wiring Diagram - DTC C2307
G02620778Courtesy of © TOYOTA, LICENSE AGREEMENT TMS1002