LEMON Manuals: Even more car manuals for everyone
Home >> Toyota >> 2004 >> Sienna CE >> Repair and Diagnosis >> Engine Performance >> Engine Control Systems >> SFI System >> Inspection

SFI System: Inspection

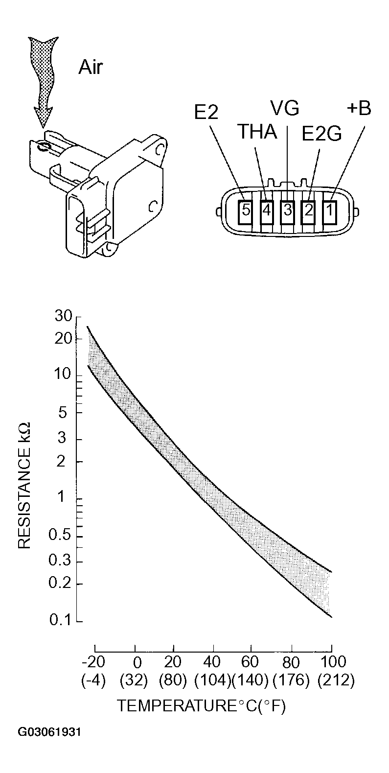
  1. INSPECT MASS AIR FLOW METER 
    1. Output voltage inspection.
      1. Apply battery voltage across terminals 1 (+B) and 2 (E2G).
      2. Connect the positive (+) tester probe to terminal VG, and negative (-) tester probe to terminal E2G.
      3. Blow air into the MAF meter, and check that the voltage output fluctuates.
    2. Resistance inspection.
      1. Using an ohmmeter, measure the resistance between terminals 4 (THA) and 5 (E2).
      Fig 1: Identifying Mass Air Flow Meter And Connector Terminals
      G03061931Courtesy of © TOYOTA, LICENSE AGREEMENT TMS1002
      MASS AIR FLOW METER RESISTANCE SPECIFICATIONS

      Terminals Resistance Temperature
      THA - E2 13.6 to 18.4 kΩ -20 °C (-4°F)
      THA - E2 2.21 to 2.69 kΩ 20°C (68°F)
      THA - E2 0.493 to 0.667 kΩ 60°C (140°F)
  2. INSPECT CAMSHAFT TIMING OIL CONTROL VALVE ASSEMBLY 
    1. Resistance inspection.
      1. Using an ohmmeter, measure the resistance between the terminals.

      Resistance: 6.9 to 7.9 Ω at 20°C (68°F) 

    2. Movement inspection.
      1. Connect the positive (+) lead from the battery to terminal 1 and negative (-) lead to terminal 2, and check the movement of the valve.
    NOTE: Confirm the valve moves freely and does not stick in and any position.
    Fig 2: Inspecting Camshaft Timing Oil Control Valve Assembly
    G03061932Courtesy of © TOYOTA, LICENSE AGREEMENT TMS1002

    HINT:

    Dirt or foreign objects in the oil can cause the subtle pressure leaks in the valve. The pressure leak will cause the can to advance. This condition will usually set a DTC.

  3. INSPECT ACCELERATOR PEDAL ROD ASSEMBLY 
    1. Resistance inspection
      1. Using an ohmmeter, measure the resistance between the terminals.

      Resistance: 

      ACCELERATOR PEDAL ROD ASSEMBLY RESISTANCE SPECIFICATIONS

      Terminal Resistance
      3 (VPA2) - 5 (EP1) 5.0 kΩ or less
      6 (VPA1) - 2 (EP2) 5.0 kΩ or less
      4 (VCP1) - 5 (EP1) 2.25 to 4.75 kΩ
      1 (VCP2) - 2 (EP2) 2.25 to 4.75 kΩ
      Fig 3: Identifying Accelerator Pedal Rod Assembly Connector Terminals
      G03061933Courtesy of © TOYOTA, LICENSE AGREEMENT TMS1002
  4. INSPECT THROTTLE BODY ASSEMBLY 
    1. Resistance inspection
      1. Using an ohmmeter, measure the resistance between the terminals.

      Resistance: 

      THROTTLE BODY ASSEMBLY RESISTANCE SPECIFICATIONS

      Terminals Resistance Temperature
      2 (M+) - 1 (M-) 0.3 to 100 Ω 20°C (68°F)
      Fig 4: Identifying Throttle Body Assembly Connector Terminals
      G03061934Courtesy of © TOYOTA, LICENSE AGREEMENT TMS1002
  5. INSPECT E.F.I. ENGINE COOLANT TEMPERATURE SENSOR 
    1. Resistance inspection.
      1. Using an ohmmeter, measure the resistance between each terminal.

      Resistance: 

      2.32 to 2.59 kΩ at Approx. 20°C (68°F) 

      0.310 to 0.326 kΩ at Approx. 80°C (126°F) 

      NOTE: If checking the engine coolant temperature sensor in water, be careful not to allow water to go into the terminals, and after checking, dry the sensor.
      Fig 5: Inspecting Engine Coolant Temperature Sensor
      G03061935Courtesy of © TOYOTA, LICENSE AGREEMENT TMS1002
  6. INSPECT KNOCK SENSOR 
    1. Continuity inspection.
      1. Using an ohmmeter, measure the resistance between the terminals.

      Resistance: 120 to 280 kΩ at 20°C (68°F) 

    HINT:

    If the resistance is not specified, replace the sensor.

    Fig 6: Inspecting Knock Sensor
    G03061936Courtesy of © TOYOTA, LICENSE AGREEMENT TMS1002
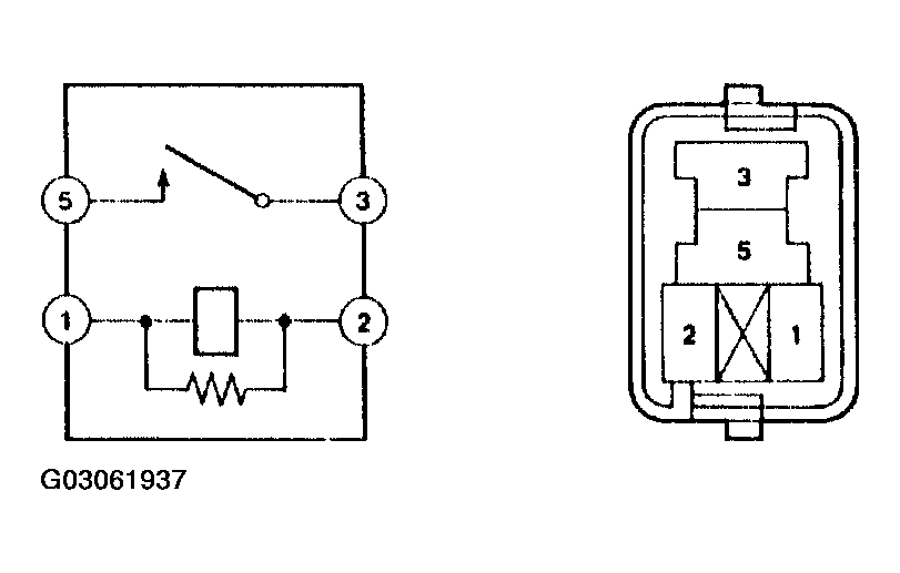
  7. INSPECT EFI RELAY 
    1. Continuity inspection.
      1. Using an ohmmeter, check for continuity between each terminal
      EFI RELAY CONTINUITY SPECIFICATIONS

      Between terminal Specified condition
      1 - 2 Continuity
      3 - 5 No continuity
      3 - 5 Continuity (Voltage applied terminals 1 and 2)
      Fig 7: Identifying EFI Relay Terminals
      G03061937Courtesy of © TOYOTA, LICENSE AGREEMENT TMS1002
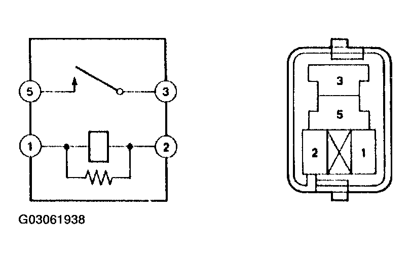
  8. INSPECT CIRCUIT OPENING RELAY 
    1. Continuity inspection.
      1. Using an ohmmeter, check for continuity between each terminal.
      CIRCUIT OPENING RELAY CONTINUITY SPECIFICATIONS

      Between terminal Specified condition
      1 - 2 Continuity
      3 - 5 No continuity
      3 - 5 Continuity (Voltage applied terminals 1 and 2)
      Fig 8: Identifying Circuit Opening Relay Terminals
      G03061938Courtesy of © TOYOTA, LICENSE AGREEMENT TMS1002