LEMON Manuals: Even more car manuals for everyone
Home >> Toyota >> 2004 >> RAV4 Base, AWD, Automatic >> Repair and Diagnosis >> Engine Performance >> System >> Engine Controls - Diagnostics >> Circuit Inspection >> Fuel Pump Control Circuit >> Wiring Diagram

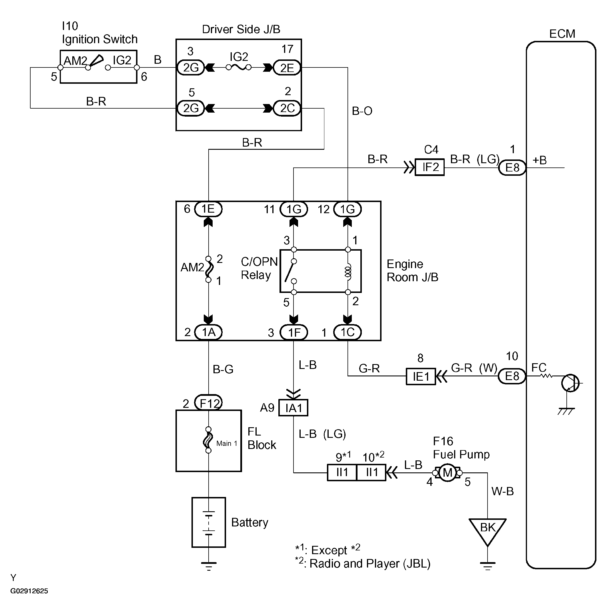
Fuel Pump Control Circuit: Wiring Diagram

Fig 1: Fuel Pump Control Wiring Diagram
G02912625Courtesy of © TOYOTA, LICENSE AGREEMENT TMS1002