LEMON Manuals: Even more car manuals for everyone
Home >> Toyota >> 2004 >> Matrix Base, FWD, Standard >> Repair and Diagnosis >> External Pages >> Different car >> Section 150 (Body Control Systems) >> Component Tests >> Headlight Control Relay

Headlight Control Relay

WARNING: This page is about a different car, the 2002 Toyota Avalon. However, it is still accessible from the selected car via links, so may be relevant.
NOTE: Headlight control relay may also be referred to as head relay.
  1. Turn ignition off. Remove headlight control relay. Headlight control relay is located in engine compartment junction block at left side of engine compartment, in front of shock tower.
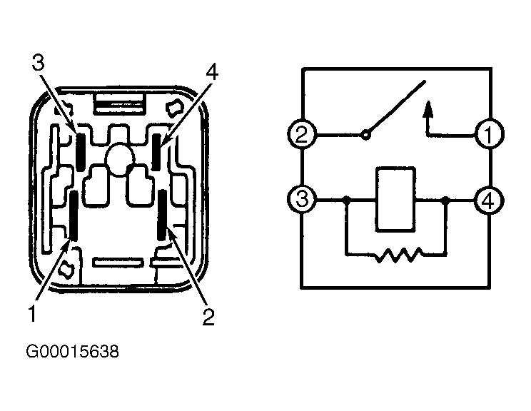
  2. Note identification of electrical terminals on headlight control relay. See Fig 1. Using ohmmeter, check that no continuity exists between terminals No. 1 and 2 on headlight control relay and that continuity exists between terminals No. 3 and 4 on headlight control relay.
  3. Using jumper wires, apply battery voltage and ground to terminals No. 3 and 4 on headlight control relay. Check that continuity now exists between terminals No. 1 and 2 on headlight control relay. See Fig 1. If continuity is not as specified, replace headlight control relay.
    Fig 1: Identifying Electrical Terminals On Headlight Control Relay
    G00015638Courtesy of © TOYOTA, LICENSE AGREEMENT TMS1002