LEMON Manuals: Even more car manuals for everyone
Home >> Toyota >> 2004 >> Matrix Base, FWD, Automatic >> Repair and Diagnosis >> External Pages >> Different car >> Section 844 (Combination Switch Control System - Diagnosis) >> Circuit Inspection >> Power Source Circuit >> Wiring Diagram

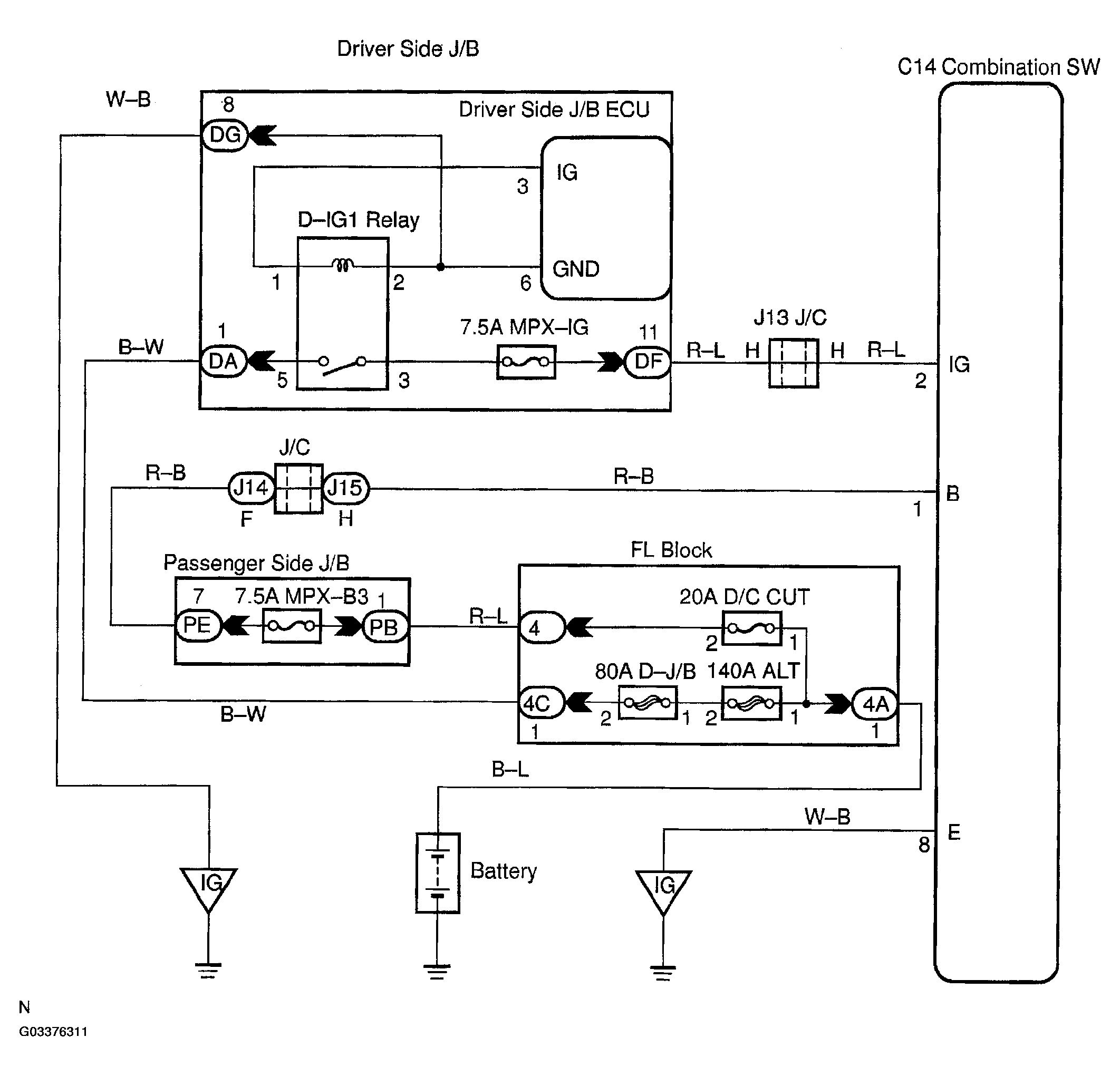
Power Source Circuit: Wiring Diagram

WARNING: This page is about a different car, the 2003 Lexus LS 430. However, it is still accessible from the selected car via links, so may be relevant.
Fig 1: Power Source Circuit Diagram
G03376311Courtesy of © TOYOTA, LICENSE AGREEMENT TMS1002