LEMON Manuals: Even more car manuals for everyone
Home >> Toyota >> 2004 >> Matrix Base, FWD, Automatic >> Repair and Diagnosis >> External Pages >> Different car >> Section 185 (Body Control System) >> Circuit Tests >> Light Control Switch Circuit >> Circuit Description

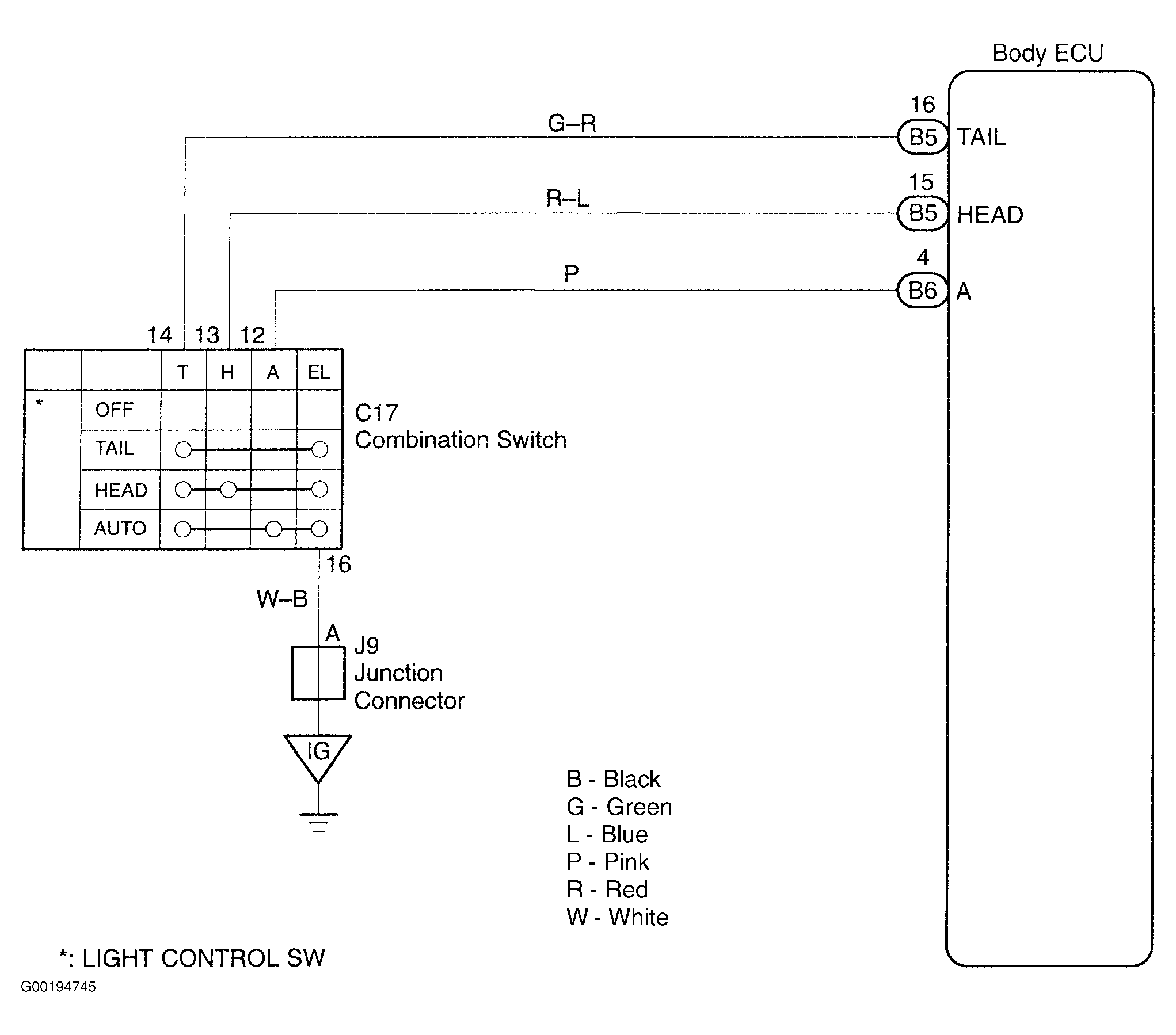
Circuit Description

WARNING: This page is about a different car, the 2002 Lexus RX 300. However, it is still accessible from the selected car via links, so may be relevant.

For circuit diagram, see Fig 1.

Fig 1: Identifying Light Control Switch Circuit
G00194745Courtesy of © TOYOTA, LICENSE AGREEMENT TMS1002