LEMON Manuals: Even more car manuals for everyone
Home >> Toyota >> 2004 >> Matrix Base, FWD, Automatic >> Repair and Diagnosis >> External Pages >> Different car >> Section 132 (Engine Control System Self Diagnostics) >> Diagnostic Tests >> DTC P1780: Park/Neutral Position Switch Circuit >> Diagnosis & Repair

Diagnosis & Repair

WARNING: This page is about a different car, the 2003 Toyota RAV4. However, it is still accessible from the selected car via links, so may be relevant.
NOTE: After confirming DTC P1780, use Toyota hand-held tester to access CURRENT DATA to confirm PNP switch signal. Using hand-held tester or scan tool, read FREEZE FRAME data. Freeze frame data records engine conditions when malfunction is detected.

For diagnosis and repair procedure with Toyota Hand-held tester or an Enhanced OBD II scan tool, see Fig 1.

For diagnosis and repair procedure with OBD II scan tool (Non Enhanced), see Fig 2.

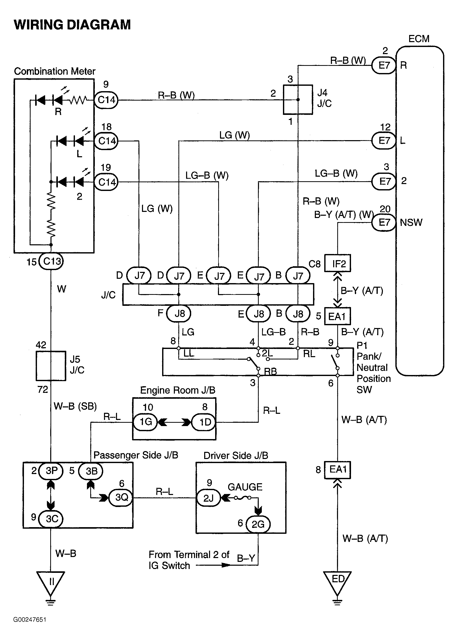
For circuit wiring diagram, see Fig 3.

When access to, or replacement of ECM is necessary, Engine Control Module (ECM) is located behind glove box. See Figure. For ECM connector terminal view, see Figure.

For vacuum or EVAP hose routing, see VACUUM DIAGRAMS article. For testing of systems or components, see BASIC DIAGNOSTIC PROCEDURES - 4-CYLINDER article or SYSTEM & COMPONENT TESTING - 4-CYLINDER article. For removal and installation of components, see REMOVAL, OVERHAUL & INSTALLATION - 4-CYLINDER article.

Fig 1: DTC P1780 Diagnostic Procedure Using Hand-Held Tester
G00247649Courtesy of © TOYOTA, LICENSE AGREEMENT TMS1002
Fig 2: DTC P1780 Diagnostic Procedure Using OBD II Scan Tool
G00247650Courtesy of © TOYOTA, LICENSE AGREEMENT TMS1002
Fig 3: PNP Switch Circuit Wiring Diagram
G00247651Courtesy of © TOYOTA, LICENSE AGREEMENT TMS1002