LEMON Manuals: Even more car manuals for everyone
Home >> Toyota >> 2003 >> Matrix Base, FWD, Standard >> Repair and Diagnosis >> Engine Performance >> System >> Engine Control System Self Diagnostics >> Diagnostic Tests >> DTC P0125: Insufficient Coolant Temperature For Closed Loop Fuel Control >> Diagnosis & Repair

Diagnosis & Repair

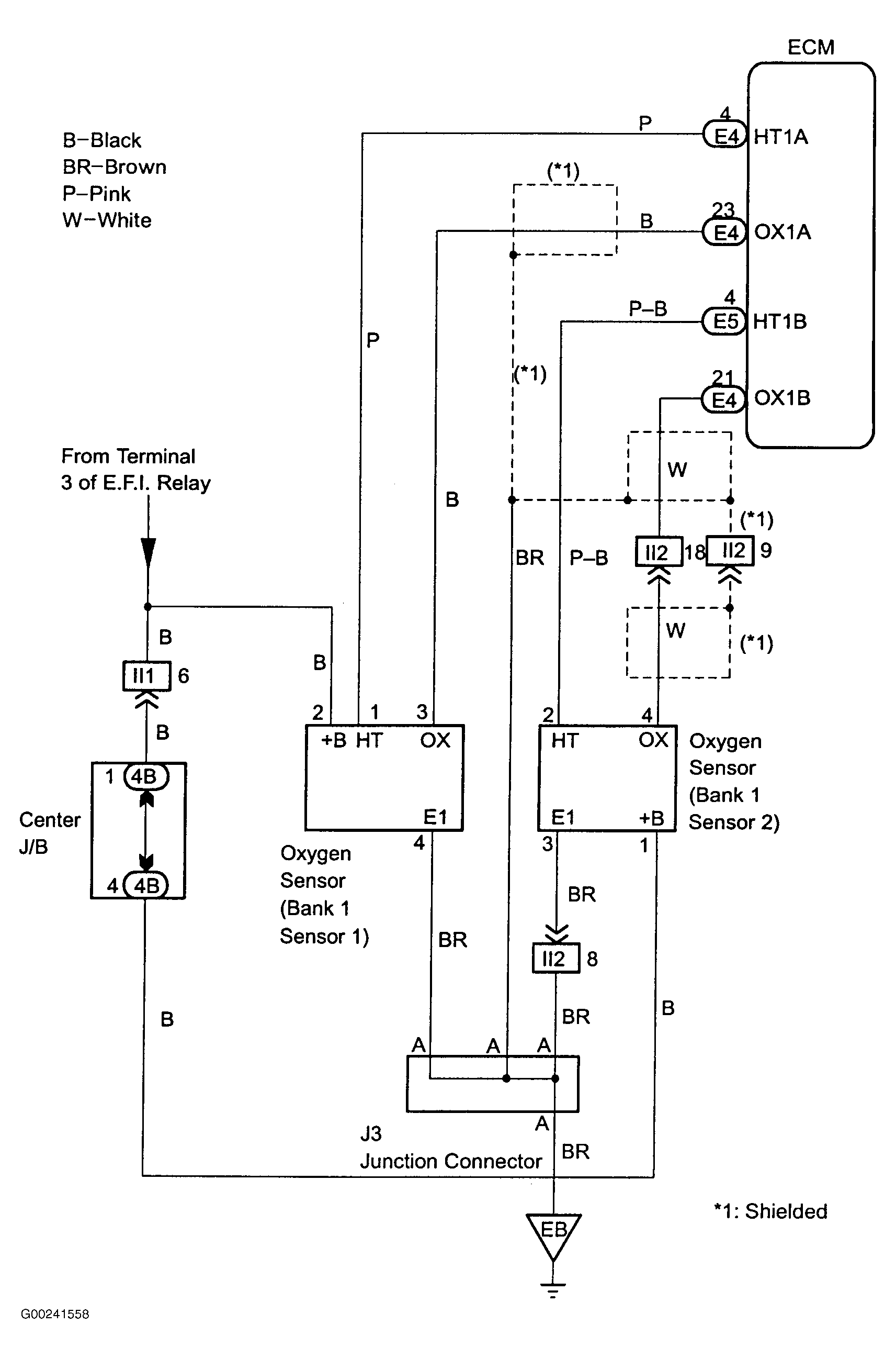
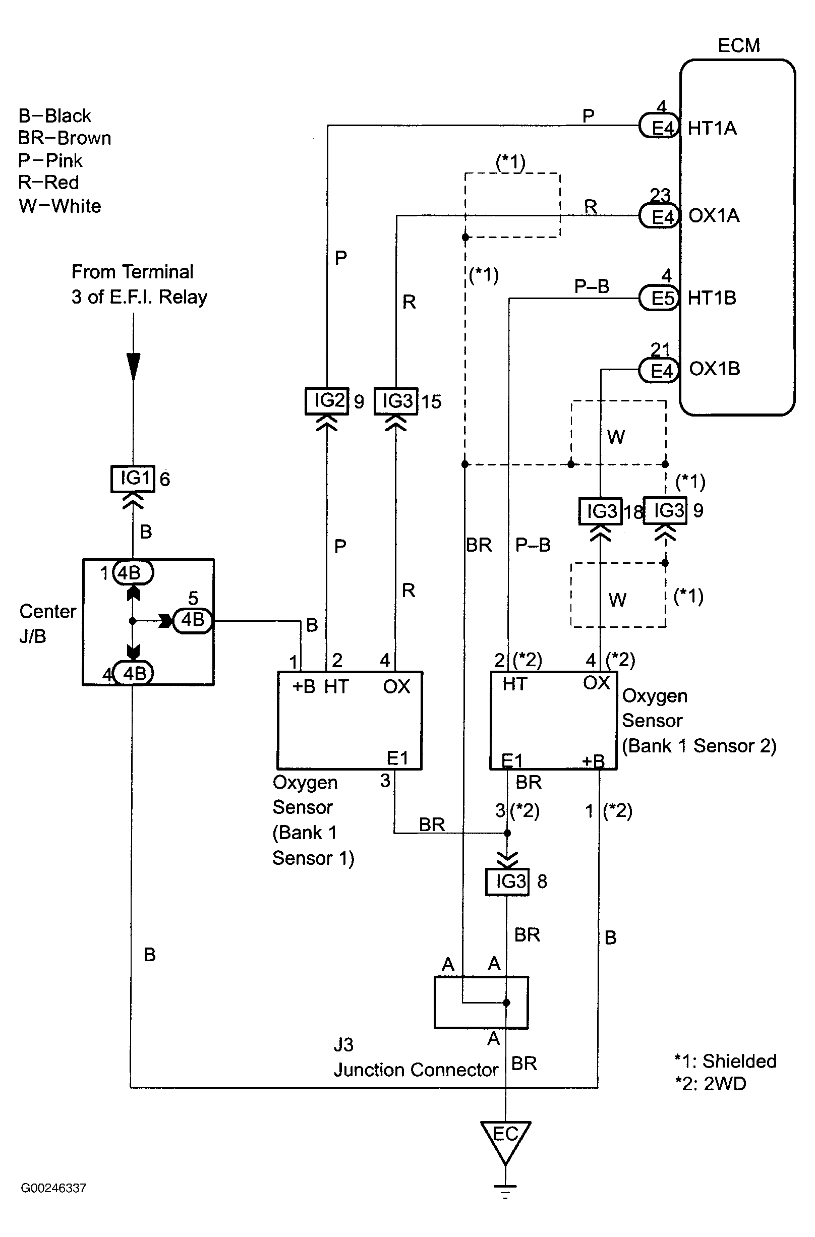
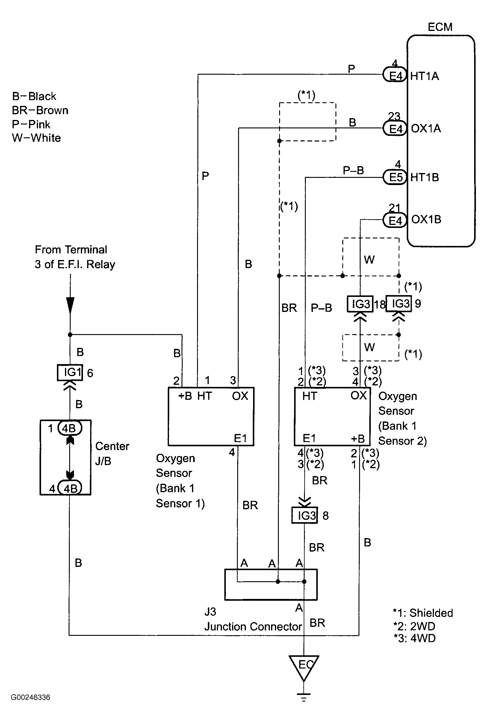
For wiring diagram of Corolla model, see Fig 1. For wiring diagram of Matrix (1ZZ-FE engine) model, see Fig 2. For wiring diagram of Matrix (2ZZ-GE engine) model, see Fig 3. For diagnosis and repair, see Fig 4-Fig 6 . For ECM location, see Figure. To go relevant DTC chart, see DIAGNOSTIC TROUBLE CODE DEFINITIONS . For vacuum hose routing, see VACUUM DIAGRAMS article. To identify circuits referenced in testing, see ENGINE PERFORMANCE in SYSTEM WIRING DIAGRAMS article in ELECTRICAL. For removal and installation of components, see REMOVAL & INSTALLATION - 4-CYLINDER article. For testing of systems or components, see BASIC DIAGNOSTIC PROCEDURES - 4-CYL article or SYSTEM & COMPONENT TESTING - 4-CYLINDER article. To check for intermittent problems, see INTERMITTENT PROBLEM CHECK  under SELF-DIAGNOSTIC SYSTEM. To check ECM inputs and outputs, see PIN VOLTAGE CHARTS article.

Fig 1: DTC P0125 Wiring Diagram (Corolla)
G00241558Courtesy of © TOYOTA, LICENSE AGREEMENT TMS1002
Fig 2: DTC P0125 Wiring Diagram (Matrix 1ZZ-FE Engine)
G00246336Courtesy of © TOYOTA, LICENSE AGREEMENT TMS1002
Fig 3: DTC P0125 Wiring Diagram (Matrix 2ZZ-GE Engine)
G00246337Courtesy of © TOYOTA, LICENSE AGREEMENT TMS1002
Fig 4: DTC P0125 Diagnostic Procedure (Steps 1-4)
G00241559Courtesy of © TOYOTA, LICENSE AGREEMENT TMS1002
Fig 5: DTC P0125 Diagnostic Procedure (Steps 5-9)
G00241560Courtesy of © TOYOTA, LICENSE AGREEMENT TMS1002
Fig 6: DTC P0125 Diagnostic Procedure (Steps 10-12)
G00241561Courtesy of © TOYOTA, LICENSE AGREEMENT TMS1002