LEMON Manuals: Even more car manuals for everyone
Home >> Toyota >> 2003 >> Matrix Base, 4WD >> Repair and Diagnosis (Single Page) >> Accessories & Equipment >> Anti-Theft Systems >> Vehicle Intrusion Protection System - Diagnostics >> Light Control Switch Circuit >> Wiring Diagram

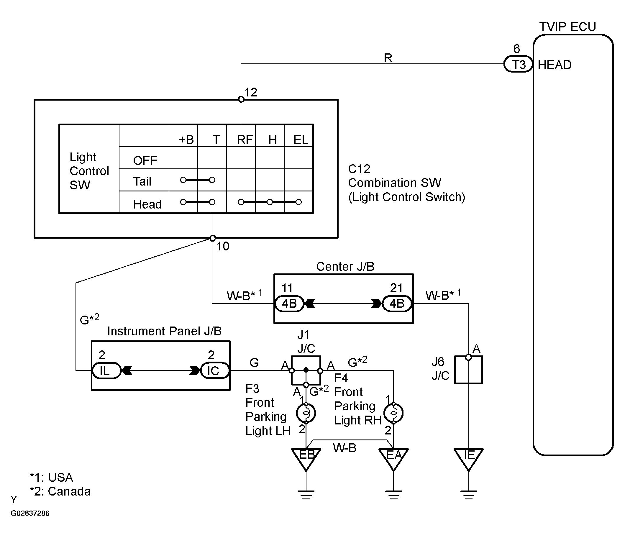
Light Control Switch Circuit: Wiring Diagram

Fig 1: Wiring Diagram - Light Control Switch Circuit
G02837286Courtesy of © TOYOTA, LICENSE AGREEMENT TMS1002