LEMON Manuals: Even more car manuals for everyone
Home >> Toyota >> 1993 >> Tercel Base >> Repair and Diagnosis >> Engine Performance >> System >> Engine Controls - Tests W/Codes >> Diagnostic Code Charts >> Code 21/Test No. 4 - Oxygen Sensor Signal

Code 21/Test No. 4 - Oxygen Sensor Signal

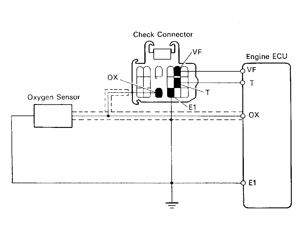
Fig 1: Code 21/Test No. 4 Schematic Oxygen Sensor Signal
G91E18154Courtesy of © TOYOTA, LICENSE AGREEMENT TMS1002
Fig 2: Code 21/Test No. 4 Flow Chart Oxygen Sensor Signal
G91F18155Courtesy of © TOYOTA, LICENSE AGREEMENT TMS1002