LEMON Manuals: Even more car manuals for everyone
Home >> Toyota >> 1992 >> Tercel LE, Standard >> Repair and Diagnosis >> Engine Performance >> System >> Engine Controls - System/Component Tests >> Emission Systems & Sub-Systems >> Exhaust Gas RECIRCULATION (EGR) >> System Test

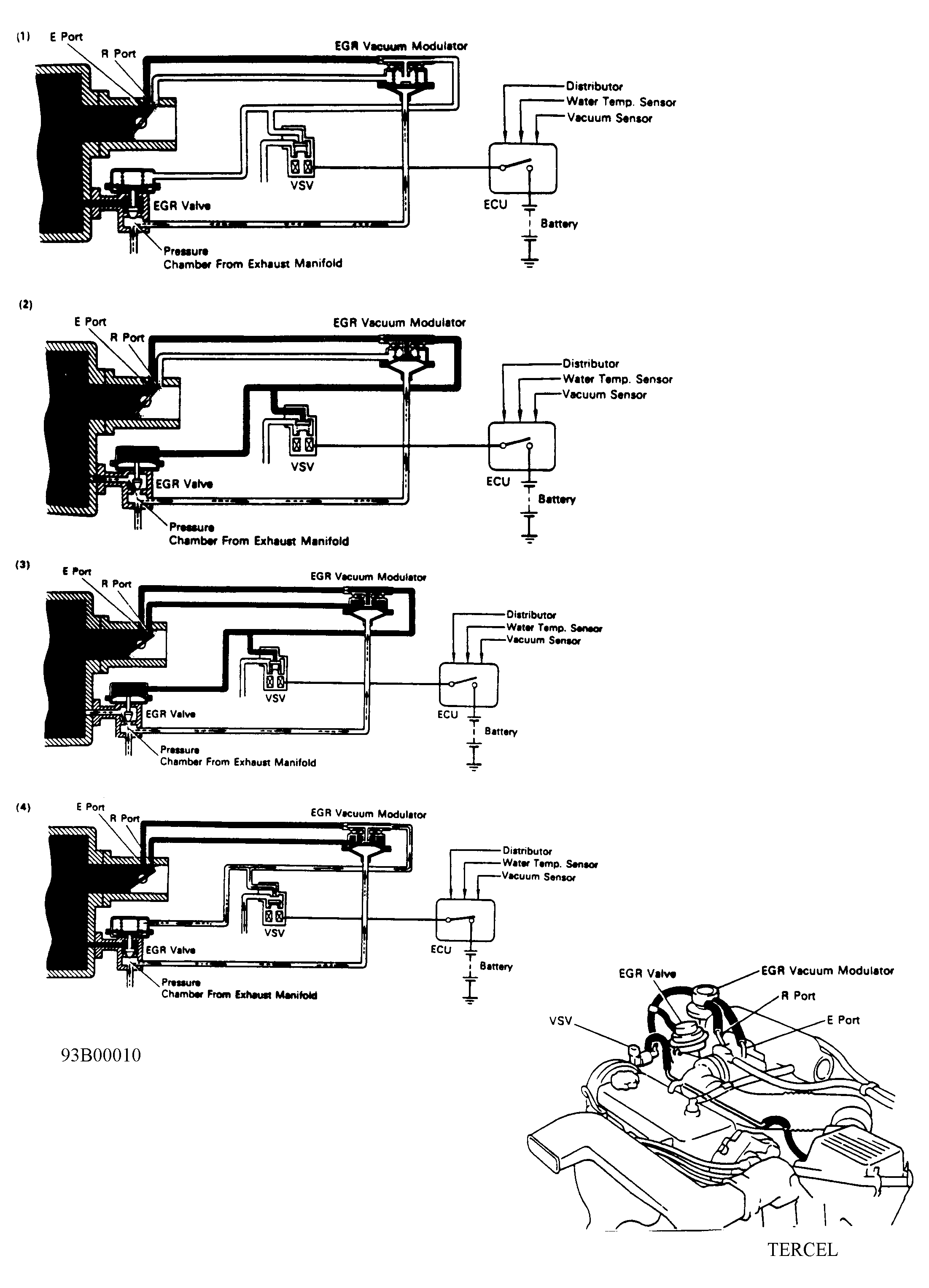
System Test

  1. Ensure modulator filter is clean and in good condition prior to performing test. Clean filter with compressed air. Disconnect vacuum hose from EGR valve.
  2. Using a "T" connector, connect a vacuum gauge in EGR valve vacuum line. Ensure engine starts and runs smoothly at idle. This ensures proper seating of EGR valve.
  3. Different vacuum switching valves are used depending on model. See Figure and Figure . The Bimetallic Vacuum Switching Valve (BVSV), Vacuum Switching Valve (VSV) and EGR modulator can be checked with engine coolant temperature less than minimum temperature and specified engine RPM in accordance with application. See EGR SPECIFICATIONS table.
  4. Operate engine with engine coolant temperature less than minimum temperature and specified RPM. No vacuum reading should be obtained when operated with engine coolant temperature less than minimum temperature.
  5. Operate engine at normal operating temperature and specified RPM. See EGR SPECIFICATIONS table. On all other models, a low vacuum reading should be obtained.
  6. On all models, disconnect hose from port "R" of EGR vacuum modulator. See Figure.
  7. Using additional hose, connect port "R" directly to intake manifold. High vacuum reading should be obtained at specified engine RPM. See EGR SPECIFICATIONS table.
    NOTE: Engine should misfire due to large amounts of exhaust gas being injected into intake manifold.
  8. To check EGR valve, apply vacuum directly to EGR valve with engine idling. Engine should run rough or stall. If system did not operate as described, each component should be tested.
EGR SPECIFICATIONS

Application Minimum Temperature Engine RPM
Tercel 117°F (47°C) 2500