LEMON Manuals: Even more car manuals for everyone
Home >> Toyota >> 1988 >> Celica All-Trac >> Repair and Diagnosis >> Engine Performance >> System >> Computer Control System >> Operation >> Component Locations

Component Locations

Fig 1: Non-Turbo 3S-FE TCCS Component Locations
G95191Courtesy of © TOYOTA, LICENSE AGREEMENT TMS1002
Fig 2: Non-Turbo 3S-GE TCCS Component Locations
G95192Courtesy of © TOYOTA, LICENSE AGREEMENT TMS1002
Fig 3: Non-Turbo TCCS Component Locations
G95193Courtesy of © TOYOTA, LICENSE AGREEMENT TMS1002
Fig 4: 4WD Turbo (1 of 2) TCCS Component Locations
G95194Courtesy of © TOYOTA, LICENSE AGREEMENT TMS1002
Fig 5: 4WD Turbo (2 of 2) TCCS Component Locations
G95195Courtesy of © TOYOTA, LICENSE AGREEMENT TMS1002
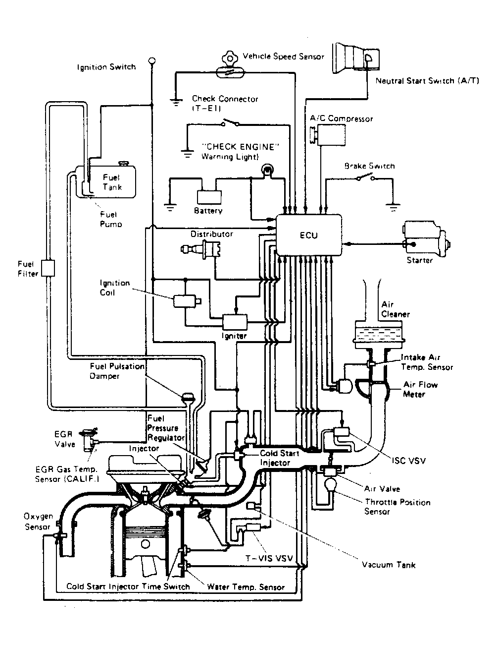
Fig 6: 3S-FE 2WD Computer Control System
G95207Courtesy of © TOYOTA, LICENSE AGREEMENT TMS1002
Fig 7: 3S-GE Computer Control System
G95210Courtesy of © TOYOTA, LICENSE AGREEMENT TMS1002
Fig 8: 4WD Computer Control System
G95211Courtesy of © TOYOTA, LICENSE AGREEMENT TMS1002