LEMON Manuals: Even more car manuals for everyone
Home >> Toyota >> 1988 >> 4Runner Base, Standard >> Repair and Diagnosis >> Engine Performance >> System >> Computer Control System >> Component Locations

Component Locations

Fig 1: 22R-E & 22R-TE TCCS Component Locations
G95201Courtesy of © TOYOTA, LICENSE AGREEMENT TMS1002
Fig 2: 3VZ-E TCCS Component Locations
G95202Courtesy of © TOYOTA, LICENSE AGREEMENT TMS1002
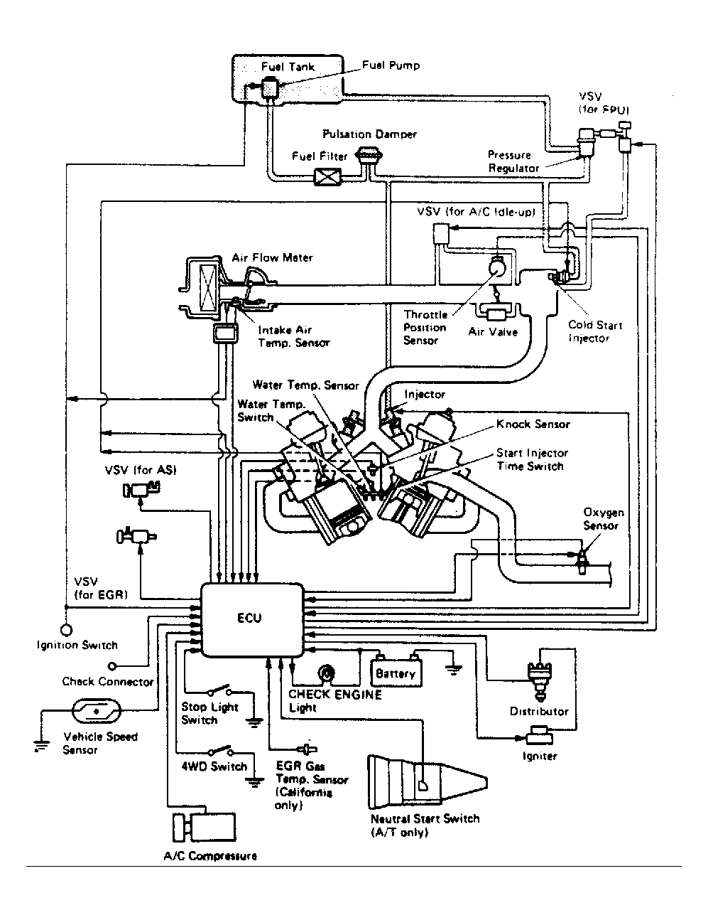
Fig 3: 22R-E Non-Turbo Computer Control System
G95215Courtesy of © TOYOTA, LICENSE AGREEMENT TMS1002
Fig 4: 3VZ-E Computer Control System
G95216Courtesy of © TOYOTA, LICENSE AGREEMENT TMS1002
Fig 5: 22R-TE Turbo Computer Control System
G95553Courtesy of © TOYOTA, LICENSE AGREEMENT TMS1002