LEMON Manuals: Even more car manuals for everyone
Home >> Toyota >> 1976 >> Pickup Base, Standard Trans >> Repair and Diagnosis >> Engine Performance >> Ignition System >> Transistorized Ignition Systems >> Operation >> Transistorized Ignition System

Transistorized Ignition System

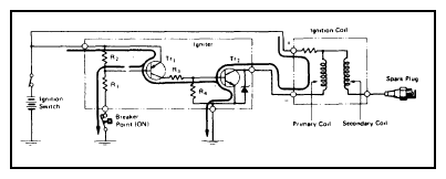
As timing magnet turns, the air gap between rotor and pick-up coil changes. This varies magnetic flux through pick-up coil and the resulting voltage also varies. Voltage is high when flux variation is high. Ignition system current flows when rotor is in position shown. See Figure.

Fig 1: 1975-76 Semi-Transistorized Ignition System
G09350762Courtesy of © TOYOTA, LICENSE AGREEMENT TMS1002