LEMON Manuals: Even more car manuals for everyone
Home >> Suzuki >> 2007 >> SX4 Base, Automatic >> Repair and Diagnosis >> Engine Performance >> Engine Control Systems >> Engine General Information And Diagnosis >> General Description >> A/F Sensor Description >> Operation

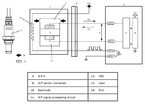
A/F Sensor Description: Operation

ECM (5) controls the sensor heater (3) and keeps the sensor element temperature at the specified level (about 750 °C) constantly so that the A/F sensor is activated in the specified way for accurate A/F detection. When the sensor element reaches the specified temperature (it is activated), its impedance drops to the specified value (approx. 30 Ω) by its characteristic.

When a certain voltage (about 0.4 V) is applied between sensor elements in this state, circuit current corresponding to the sensor element impedance flows in the sensor circuit. ECM detects this circuit current and judges whether the sensor is in the active state or not. At this time, sensor current is output linearly in the range of +0.01 mA to +some mA on the lean side and -0.01 mA to - some mA on the rich side. The variation in these ranges depends on the difference from the stoichiometry A/F ratio, that is, the amount of oxygen between the atmosphere side (6) and exhaust manifold (7).

According to this sensor output, ECM executes A/F feedback (fuel trim) to achieve the target A/F ratio.

Fig 1: A/F Sensor - Circuit Diagram
G04846546Courtesy of SUZUKI OF AMERICA CORP.