LEMON Manuals: Even more car manuals for everyone
Home >> Suzuki >> 2007 >> Reno Standard >> Repair and Diagnosis >> Engine Performance >> Ignition System >> Diagnostic Information and Procedures >> Ignition System Check >> Notes

Ignition System Check: Notes

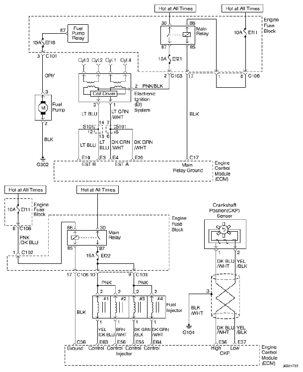
Fig 1: Ignition System - Circuit Diagram
G04817226Courtesy of SUZUKI OF AMERICA CORP.